EasyManua.ls Logo

Marantz TT-6000 - Page 10

Marantz TT-6000
16 pages
Print Icon
To Next Page IconTo Next Page
To Next Page IconTo Next Page
To Previous Page IconTo Previous Page
To Previous Page IconTo Previous Page
Loading...
wat
t
|
AO'G+
|
|
wee
£2
we
OZ
oe
enw
cme
ZU
/
\
AQ'S*
Atte
Att-
2.
eels
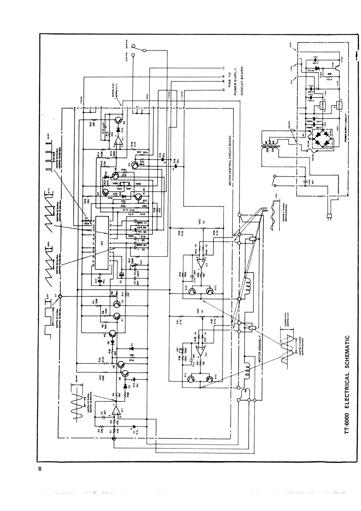
DILVINSHOS
TWWOIWLIITS
0009-LL
|
WSWES-WdiSP
FeSWELE-WaXEE
2eSWwEB-WduSP
AO
W-WetEE
:
\
:
\i
/
a
es
.
POSWELL-Wa
EE
Nes
oe
G¥VO08
LINDYID
A1ddNS
¥Y3MOd
a
OL
SNid
O¥VO8
LINDYID
TOHLNOD
HOLOW
at
6!
OZ
zz
Ye)
AQZL—
ee
SEETEESUOMETTS
C21
GMMR
-
-
-
a
Tt
on
=
AO'TL+
Nn
-
-R-2——8-
Wabsy
Wa
Het)
wr
AL0
Wawa
|
A9‘0
Wace
29SWEO
DL
-WawSP
wSgwg
7Z-WeNeE
1
AO'9+{
6
1
ddAat
‘24
|
9wE
TZ
NAMES
MOUS
TEMA
UCE|
99WE
TE-WaUCE
ai
20Swe
TZ-WaWCE

Related product manuals