EasyManua.ls Logo

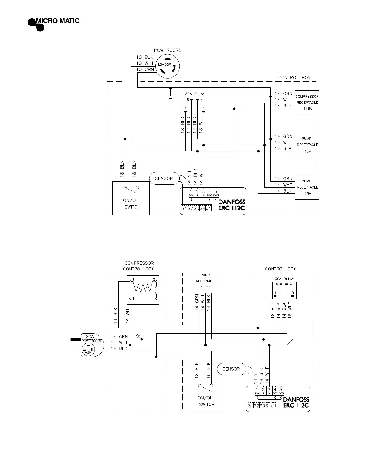
Micro Matic MMPP4302-PKG - MMPP4301-PKG Wiring Diagram; MMPP4302 Wiring Diagram

Micro Matic MMPP4302-PKG
24 pages
Print Icon
To Next Page IconTo Next Page
To Next Page IconTo Next Page
To Previous Page IconTo Previous Page
To Previous Page IconTo Previous Page
Loading...
16 | POWER PACK SERVICE MANUAL MICROMATIC.COM | 866-327-4159
MMPP4301-PKG
MMPP4302

Related product manuals