EasyManua.ls Logo

Midea LRSJF-V120 - Page 28

Midea LRSJF-V120
87 pages
Print Icon
To Next Page IconTo Next Page
To Next Page IconTo Next Page
To Previous Page IconTo Previous Page
To Previous Page IconTo Previous Page
Loading...
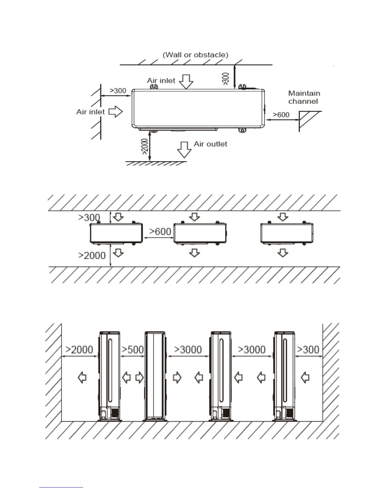
2) Parallel connect the two units or above
3) Parallel connect the front with rear sides

Table of Contents

Related product manuals