EasyManua.ls Logo

Midea MCCU-7CN2 - Page 28

Midea MCCU-7CN2
74 pages
Print Icon
To Next Page IconTo Next Page
To Next Page IconTo Next Page
To Previous Page IconTo Previous Page
To Previous Page IconTo Previous Page
Loading...
R407C MCCU Technical Manual MCAC-UTSM-2012-05
28
Cooling and heating
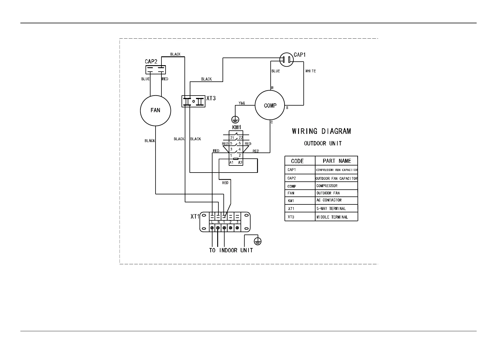
10.9 MCCU-7HN2

Related product manuals