EasyManua.ls Logo

Midea mcd-24hrdn1 - Page 134

Midea mcd-24hrdn1
243 pages
Print Icon
To Next Page IconTo Next Page
To Next Page IconTo Next Page
To Previous Page IconTo Previous Page
To Previous Page IconTo Previous Page
Loading...
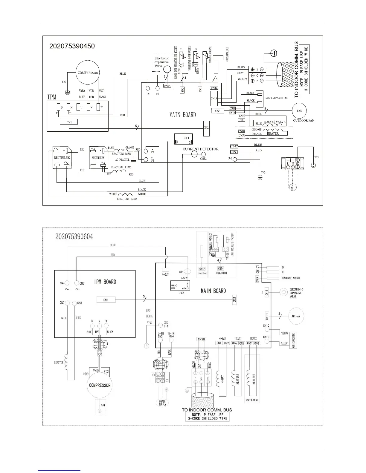
Wiring Diagrams
124 Outdoor Units
MOU-24HDN1-Q (220075301400)
MOU-24HDN1-Q (220075302030)

Table of Contents

Related product manuals