EasyManua.ls Logo

Midea MOU-12HN1

Midea MOU-12HN1
141 pages
To Next Page IconTo Next Page
To Next Page IconTo Next Page
To Previous Page IconTo Previous Page
To Previous Page IconTo Previous Page
Loading...
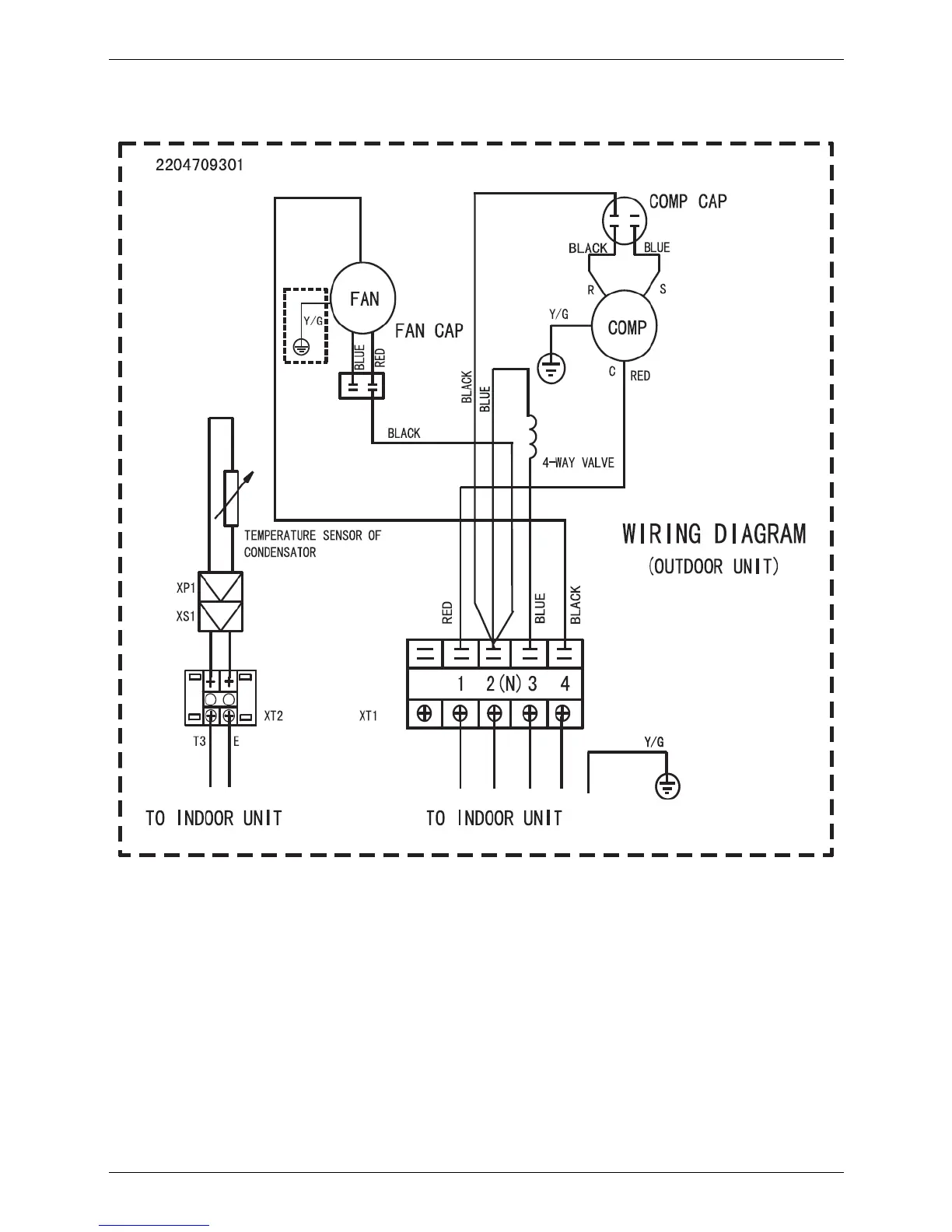
MCAC-UTSM-2008-11 Wiring Diagrams
Outdoor Units 103
5. Wiring Diagrams
5.1 MOU-12HN1

Related product manuals