EasyManua.ls Logo

Monaco C-99A - Page 48

Default Icon
58 pages
Print Icon
To Next Page IconTo Next Page
To Next Page IconTo Next Page
To Previous Page IconTo Previous Page
To Previous Page IconTo Previous Page
Loading...
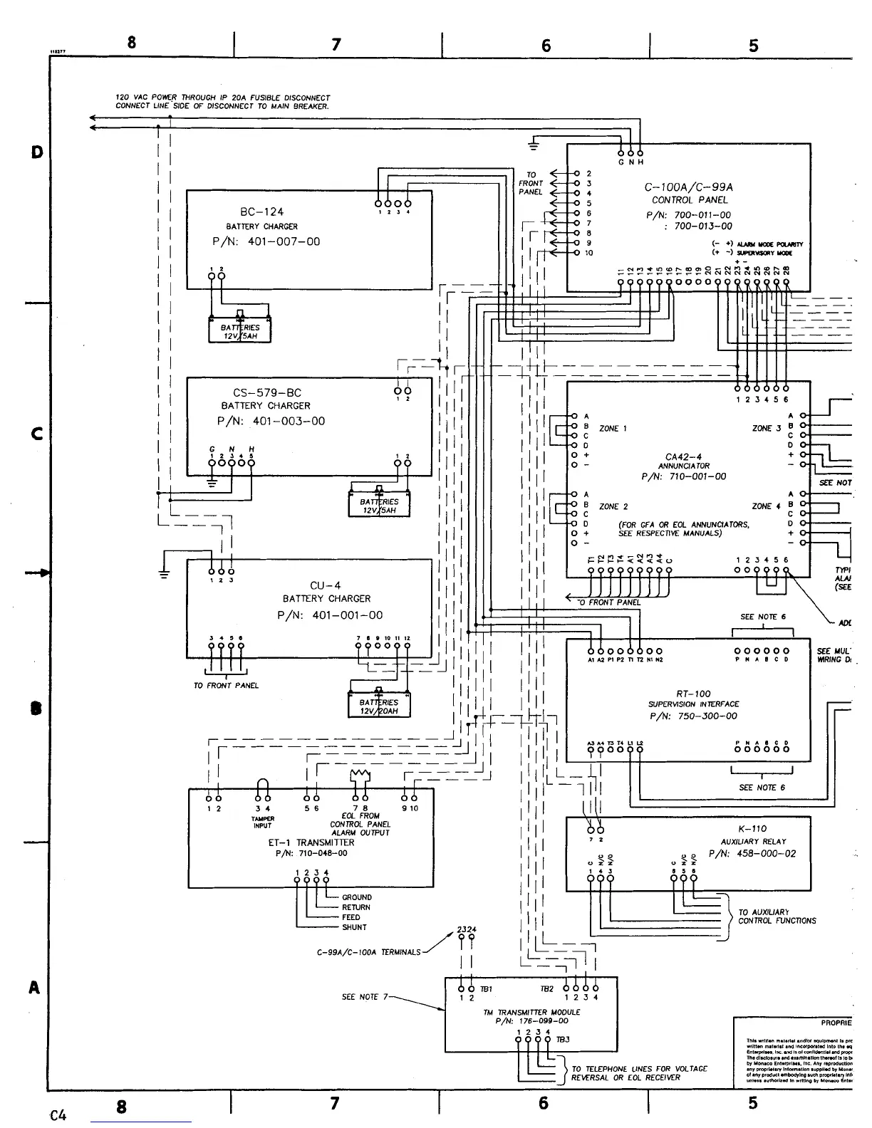
120 VAC POWER THROUGH IP 20A FUSIBLE DISCONNECT
CONNECT LINE SIDE OF DISCONNECT TO MAIN BREAKER.
I
I
CS-579-BC
I
BATTERY CHARGER
??
BATTERY CHARGER
P/N:
401
-001
-00
TO FRONT PANEL
CA42-4
ANNUNCIATOR
P/N:
710-001-00
SEE
NOT
ZONE
2
ZONE
4
(FOR GFA OR EOL ANNUNCIATDRS.
SEE RESPECnVE MANUALS)
F??f
4222
o
123456
I
I
I
TlPl
AW
I
SEE NOTE
6
I
r--'-l
AM
000000
KEMUL'
~1
u
PI PZ
n
n
NI
II~
P
*
A
I
C
D
lRlNC
DI
.
RT-100
SUPERMSION INTERFACE
P/N:
750-300-00
r
PNAICD
000000
12 3
4
5
6
7 8 9 10
TWPER
EOL FROM
INPUT
CONTROL PANEL
ALARM OUTPUT
K-110
ET-1 TRANSMITTER
7
2
AUXIUARY RELAY
P/N: 710-048-00
YP
P/N:
458-000-02
0
7.2
"ZZ
1234 143
8
5
1
TO AUXIUARY
CONTROL FUNCTIONS
SHUNT
C-99A/C-100A TERMINALS
I I
I
0
TB1
TB2
b b
SEE NOTE 7\ 1
2
1234
7
TM TRANSMITTER MODULE
P/N: 176-099-00
I
Lwm FOR voLrAcx
REKRSAL OR EOL RECEIVER