EasyManua.ls Logo

Motorola XTS 2500

Motorola XTS 2500
914 pages
To Next Page IconTo Next Page
To Next Page IconTo Next Page
To Previous Page IconTo Previous Page
To Previous Page IconTo Previous Page
Loading...
February 14, 2012 6816985H01-F
4.5-18 900 MHz Detailed Theories of Operation: VOCON Functional Blocks
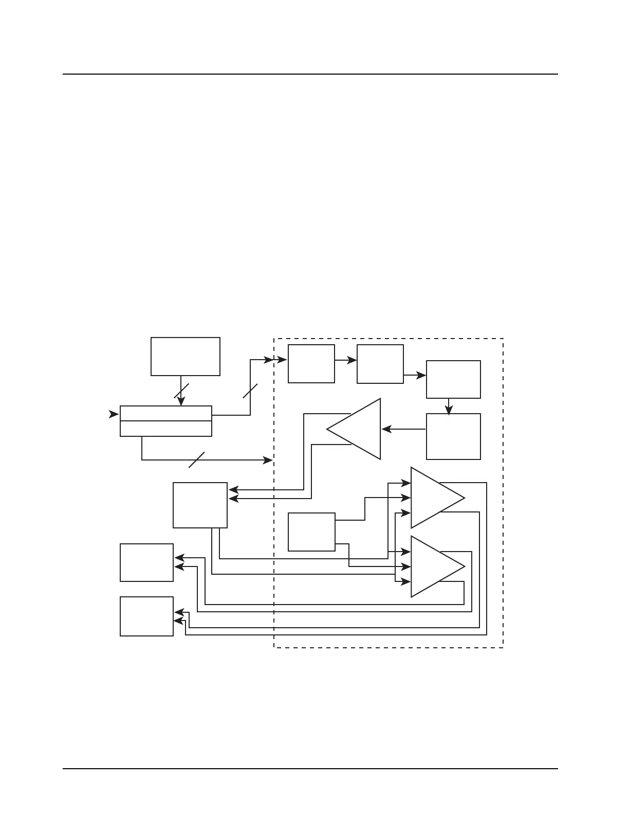
4.5.6.5 Receive Audio Path
Refer to Figure 4.5-5. The receive audio data comes from the Abacus III IC U401 (DOUTA) to the
dual-core processor SRDB pin. The DSP decodes the data and sends it out through the CODEC_RX
line to the MAKO IC VC_RX3V pin. The CODEC filters, adds digital programmable gain G1, then
converts the digital data into an analog audio signal, which in turn is sent to programmable
attenuator G3. The signal is then sent through an internal programmable differential preamplifier
(G4) to add gain and outputs the signal on pins VC_OUT_P and VC_OUT_M of the MAKO IC.
This output from the preamp is then filtered through circuitry R798, R844, C764, C765, C790, and
then sent back to 2 independent internal BTL differential power amplifiers, G5 & G6, of the MAKO IC.
The power amplifiers are programmed to a fixed gain of 26 dB through the dual-core processor SPI
lines and PA control registers.
The dual-core processor selects whether the amplified audio is routed to the internal speaker or the
external speaker through the SPI lines based upon which amplifier is turned on as shown in the PA
control block. The output audio is routed on MAKO IC pins INT_SPKR_P and INT_SPKR_M for
internal and EXT_SPKR_P and EXT_SPKR_M for external speaker lines.
Figure 4.5-5. VOCON Receive Audio Path
ABACUS III
U401
RX_SSI_FSYNC
RX_SSI_CLK
RX_SSI_DATA
Patriot SPIB
Patriot SAP/BBP
MAKO_CS
SPI_MISOB
CODEC_RX
CODEC_DCLK
CODEC_FSYNC
VC_OUT_P
VC_OUT_M
PA_IN_M
PA_IN_P
SPI_MOSIB
SCKB
HP & LP
Filter = 22kHz,
200Hz
PA
Control
Digital
LPF = 3.4kHz
CODEC
16-Bit
D/A
G4
Preamp =
0 to 10
dB
G1 Digital
Gain = 0 or
1 dB
G3
Attenuator
= -52 to 0
dB
G5
EXT PA
=26 dB
G6
INT PA
=26 dB
MAKO IC U701
Internal
Speaker =
28 ohms
External
Speaker
3
4
3

Table of Contents

Other manuals for Motorola XTS 2500

Related product manuals