EasyManua.ls Logo

NIMO FT 120 VP - Page 9

NIMO FT 120 VP
Print Icon
To Next Page IconTo Next Page
To Next Page IconTo Next Page
To Previous Page IconTo Previous Page
To Previous Page IconTo Previous Page
Loading...
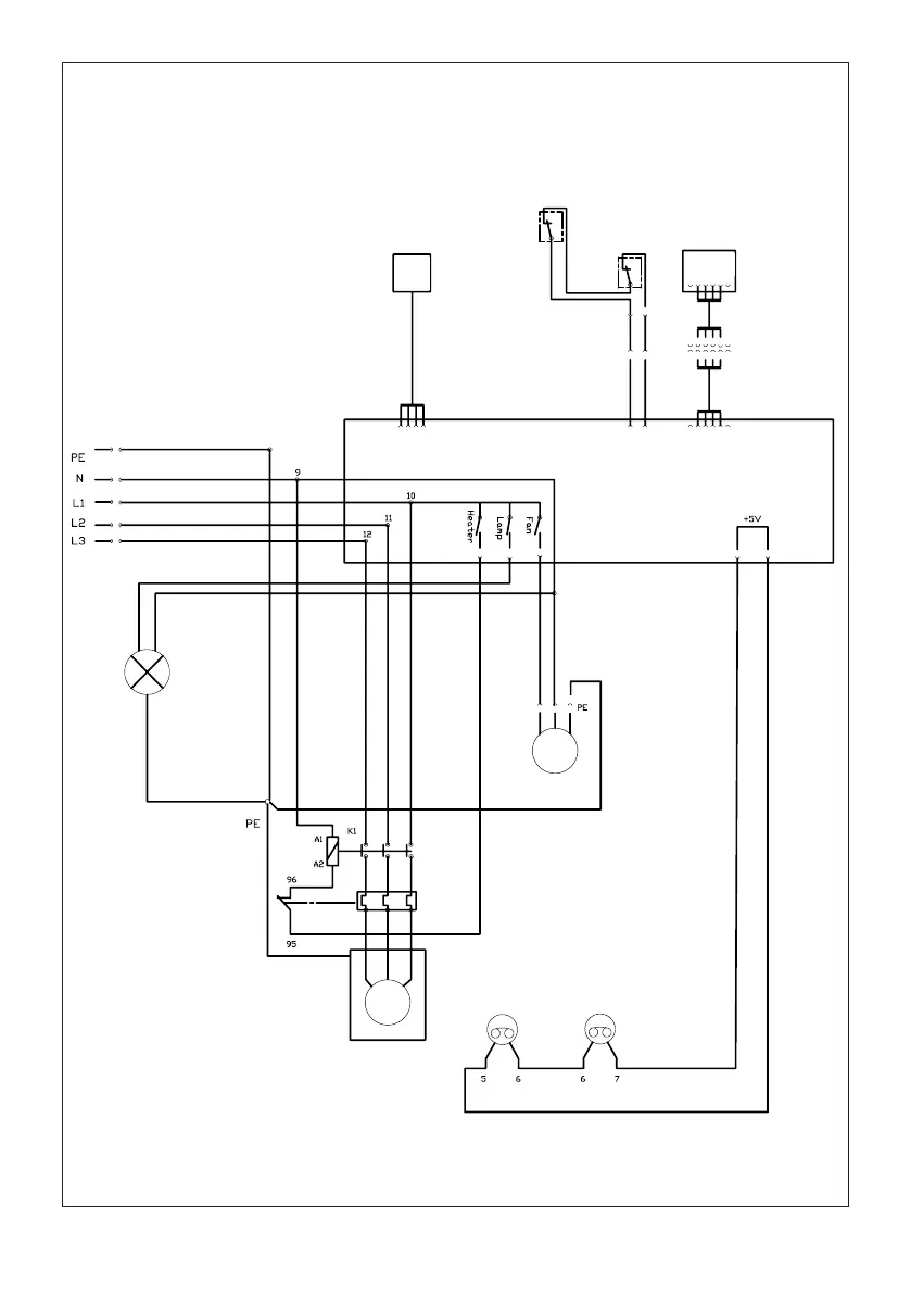
Humidity
Sensor
Door
Switch
Door
Switch
User
Interface
1 2 3 4 1 2 X17
2 3 4 5
RHx Door Userpanel
4 1 3
2
4 3 2 1
MAIN FAN
P1 P2
COMPRESSOR
Ground connection heatpump
LAMP
L
9
109057-3
rev 2017-11-10