EasyManua.ls Logo

Olympus CLV-160 - Page 51

Olympus CLV-160
56 pages
Print Icon
To Next Page IconTo Next Page
To Next Page IconTo Next Page
To Previous Page IconTo Previous Page
To Previous Page IconTo Previous Page
Loading...
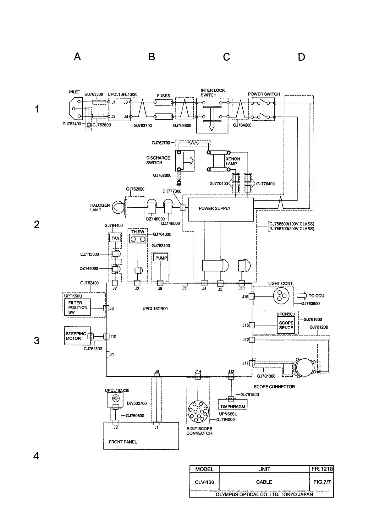
EXPLODED PARTS DIAGRAM CLV-160
7-7