EasyManua.ls Logo

Onkyo TX-SR402 - Page 24

Onkyo TX-SR402
89 pages
Print Icon
To Next Page IconTo Next Page
To Next Page IconTo Next Page
To Previous Page IconTo Previous Page
To Previous Page IconTo Previous Page
Loading...
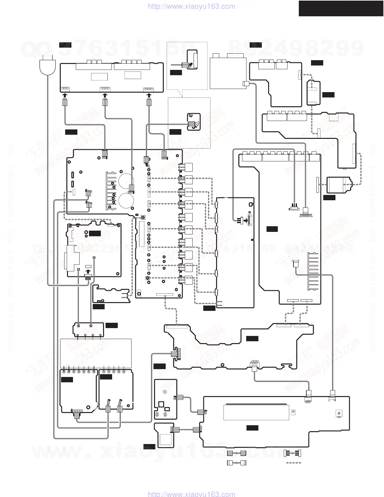
TX-SR402/8240/HT-R420
P101
P306
P801
P410B
P411B
P7502B
P305
P302P304
P301
JL6402B
JL6803A
JL6804A
P6011
P6931
P931
JL6952A
JL6951A
P6072A
JL6805A
JL6402A
C6902
C6901
P6004
P6003
P6002
P6001
P6000
P6073A
P6908
P7501
JL7502B
JL7501B
JL7502A
JL7501A
P7502A
P7503A
Q7501
S7501
U7501
P6931A
P7503B
P410A
P411A
JL9501
AC IN
TUNER UNIT
AM ANTFM ANT
P6072
P801B P206A
P210B
P211A
P901A
S902
P911
P931A
P912
P911A
P912A
JL6952B
JL6951B
JL9501B
U12
NAETC-7870
SPEAKER TERMINAL PC BOARD
U15
NAVD-7873
S VIDEO TERMINAL PC BOARD
U16
NAETC-7874
TERMINAL PC BOARD
U25
NAETC-7884
TERMINAL PC BOARD
U01
NADG-7401
PREAMPLIFIER PC BOARD
U08
NAAF-7866
DRIVER AMPLIFIER
PC BOARD
U02
NADIS-7403
DISPLAY PC BOARD
U04
NAETC-7405
HEADPHONE JACK
PC BOARD
U03
NASW-7404
SWITCH PC BOARD
U10
NAETC-7868
REGULATOR PC BOARD
U20
NAPS-7878
TERMINAL PC
BOARD
U18
NAPS-7876
TERMINAL PC BOARD
U26
NAETC-8256
THERMAL SENSOR
PC BOARD
U22
NAETC-7880
THERMAL SENSOR
PC BOARD
U23
NAETC-7881
HOLDER PC BOARD
U19
NAPS-7877
POWER SUPPLY
PC BOARD
U17
NAAF-7875
POWER AMPLIFIER
PC BOARD
U11
NAETC-7869
TERMINAL PC
BOARD
U09
NAVD-7867
VIDEO&OPT
TERMINAL PC BOARD
JUMPER WIRE SOCKET
FLAT CABLE BOARD TO BOARD
P211B
P204
P203
RL6600
JL6805B
RL6603
JL6803B
JL6804B
P6801 P6800
P206B
P281
P210A
P202
P201
FL TUBE
POWER TRANSFORMER
P902P902
HT-R420 MDC,MDD
ONLY
TX-SR8240 MGR
HT-R420 MPA,MWT
TX-SR402 MGR ONLY
P6011A
P6073
P6000A
P6001A
P6002A
P6003A
P6004A
P406A
P306A
P351
JL6402C
PC BOARD CONNECTION DIAGRAM
w
w
w
.
x
i
a
o
y
u
1
6
3
.
c
o
m
Q
Q
3
7
6
3
1
5
1
5
0
9
9
2
8
9
4
2
9
8
T
E
L
1
3
9
4
2
2
9
6
5
1
3
9
9
2
8
9
4
2
9
8
0
5
1
5
1
3
6
7
3
Q
Q
TEL 13942296513 QQ 376315150 892498299
TEL 13942296513 QQ 376315150 892498299
http://www.xiaoyu163.com
http://www.xiaoyu163.com

Related product manuals