EasyManua.ls Logo

Panasonic CS-A9KKD - Block Diagram CS-A12 KKD;CU-A12 KKD

Panasonic CS-A9KKD
133 pages
Print Icon
To Next Page IconTo Next Page
To Next Page IconTo Next Page
To Previous Page IconTo Previous Page
To Previous Page IconTo Previous Page
Loading...
22
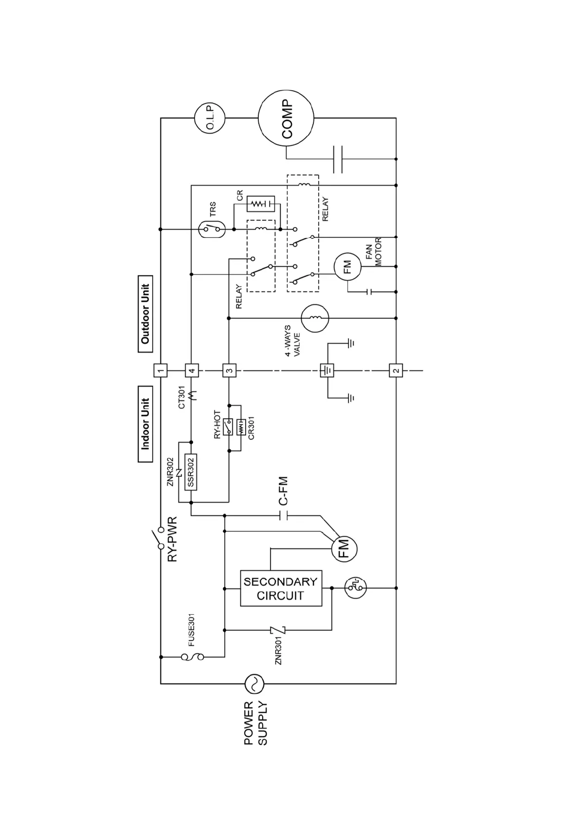
7.2 CS-A12KKD CU-A12KKD

Table of Contents

Related product manuals