EasyManua.ls Logo

Panasonic CU-PC24QKH - Cs-Pc28 Qkh Cu-Pc28 Qkh

Panasonic CU-PC24QKH
115 pages
Print Icon
To Next Page IconTo Next Page
To Next Page IconTo Next Page
To Previous Page IconTo Previous Page
To Previous Page IconTo Previous Page
Loading...
24
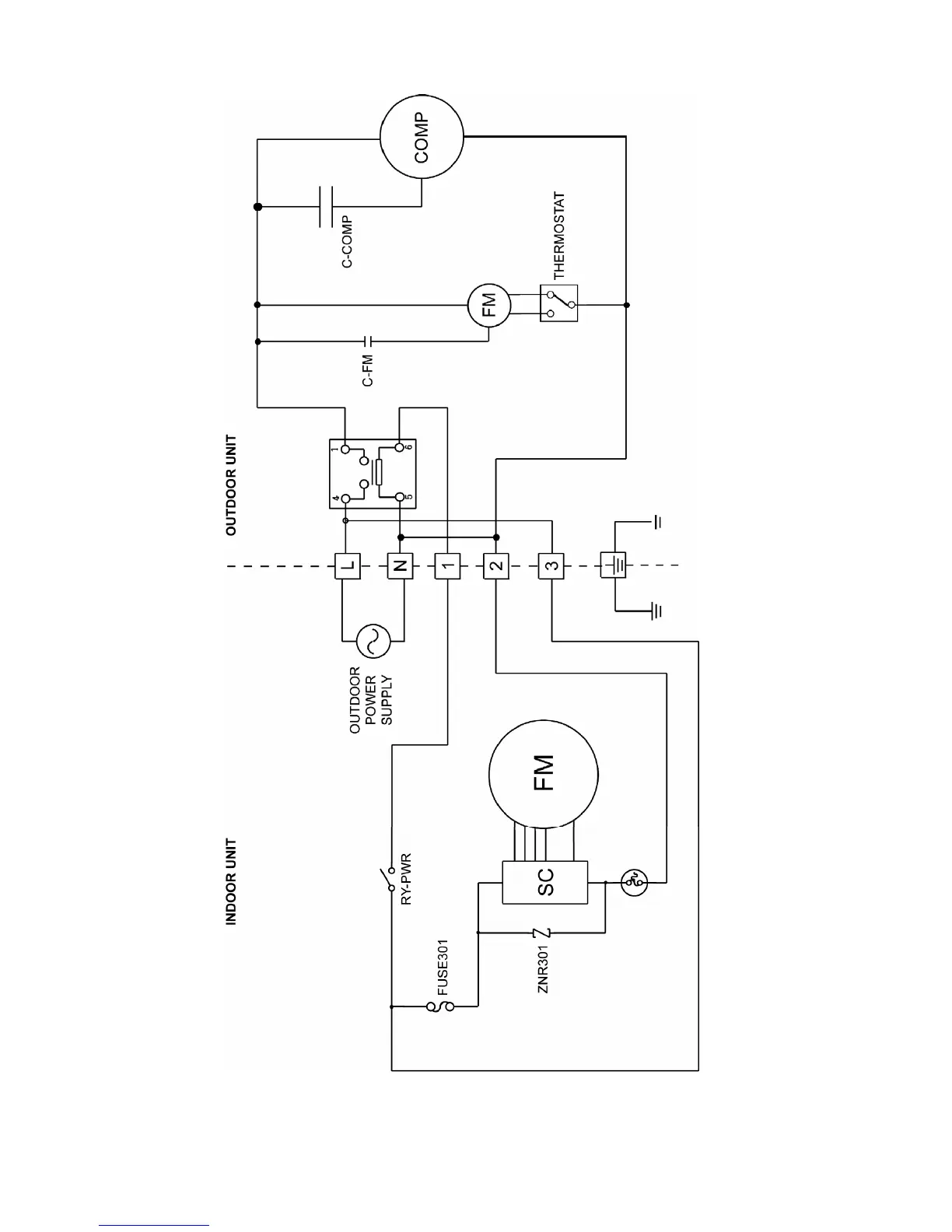
7.3 CS-PC28QKH CU-PC28QKH

Table of Contents

Other manuals for Panasonic CU-PC24QKH

Related product manuals