EasyManua.ls Logo

Panasonic CU-PC24QKH - Cs-Pc18 Qkh Cu-Pc18 Qkh

Panasonic CU-PC24QKH
115 pages
Print Icon
To Next Page IconTo Next Page
To Next Page IconTo Next Page
To Previous Page IconTo Previous Page
To Previous Page IconTo Previous Page
Loading...
26
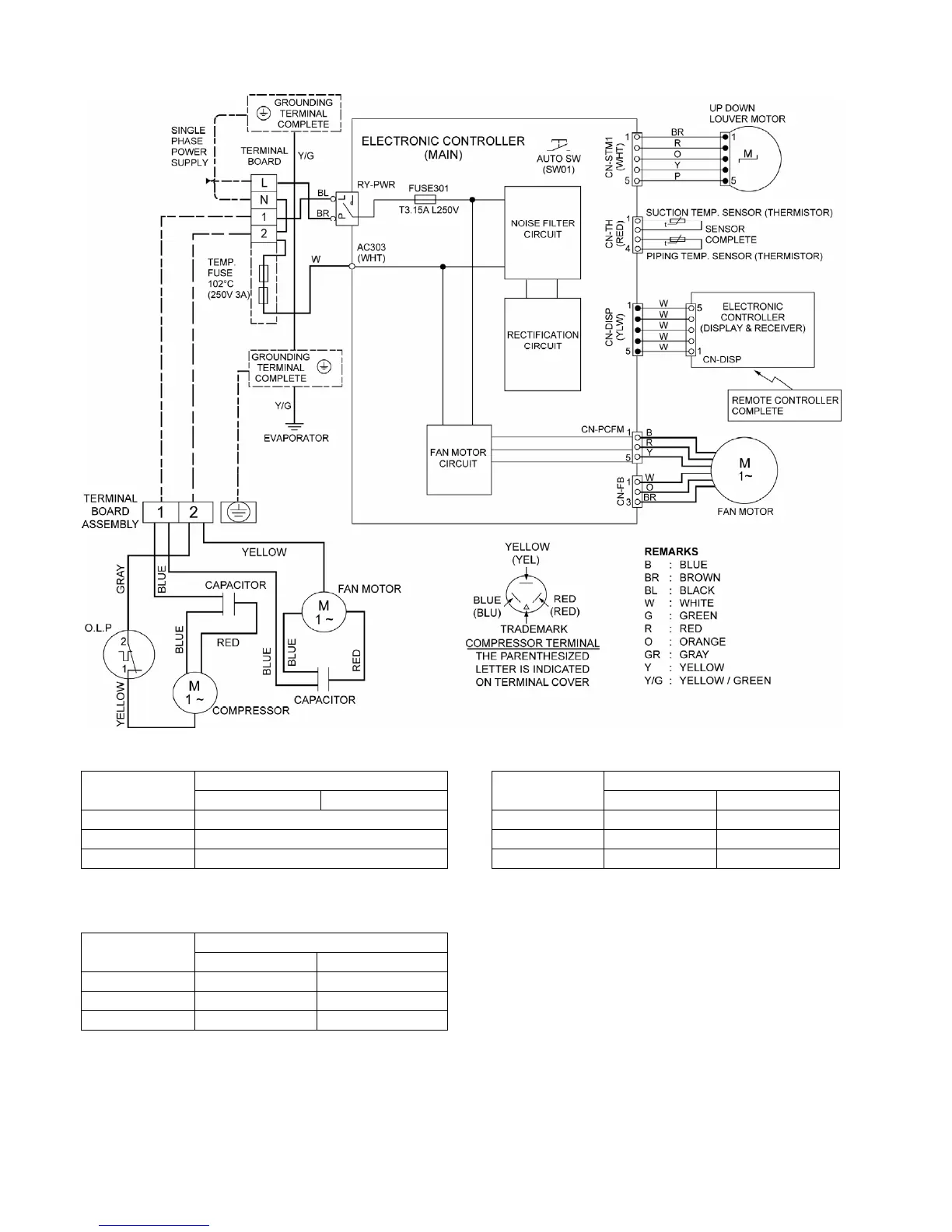
8.2 CS-PC18QKH CU-PC18QKH
Resistance of Indoor Fan Motor Windings
Resistance of Compressor Windings
CS-PC18QKH CU-PC18QKH
MODEL
Others/S. E. Asia Myanmar
MODEL
Others/S. E. Asia Myanmar
CONNECTION CWA921459 CONNECTION 2KS314D5CA06 2KS314D5BA06
BLUE-YELLOW 230 C-R 2.298 1.853
YELLOW-RED 298 C-S 3.223 4.879
Note: Resistance at 20°C of ambient temperature. Note: Resistance at 20°C of ambient temperature.
Resistance of Outdoor Fan Motor Windings
CU-PC18QKH
MODEL
Others/S. E. Asia Myanmar
CONNECTION CWA951688 CWA951851
BLUE-YELLOW 276 247
YELLOW-RED 291 254
Note: Resistance at 20°C of ambient temperature.

Table of Contents

Other manuals for Panasonic CU-PC24QKH

Related product manuals