EasyManua.ls Logo

Panasonic CU-V7CKP5 - Refrigeration Cycle Diagram

Panasonic CU-V7CKP5
76 pages
Print Icon
To Next Page IconTo Next Page
To Next Page IconTo Next Page
To Previous Page IconTo Previous Page
To Previous Page IconTo Previous Page
Loading...
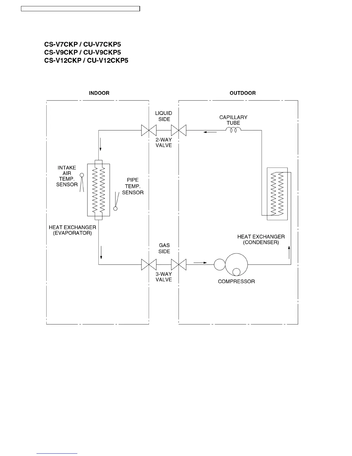
5 Refrigeration Cycle Diagram
14
CS-V7CKP CU-V7CKP5 / CS-V9CKP CU-V9CKP5 / CS-V12CKP CU-V12CKP5

Related product manuals