EasyManua.ls Logo

Panasonic NN-GD577M - Schematic Diagrams; Schematic Diagram (NN-GD577 M, GT547 W)

Panasonic NN-GD577M
21 pages
Print Icon
To Next Page IconTo Next Page
To Next Page IconTo Next Page
To Previous Page IconTo Previous Page
To Previous Page IconTo Previous Page
Loading...
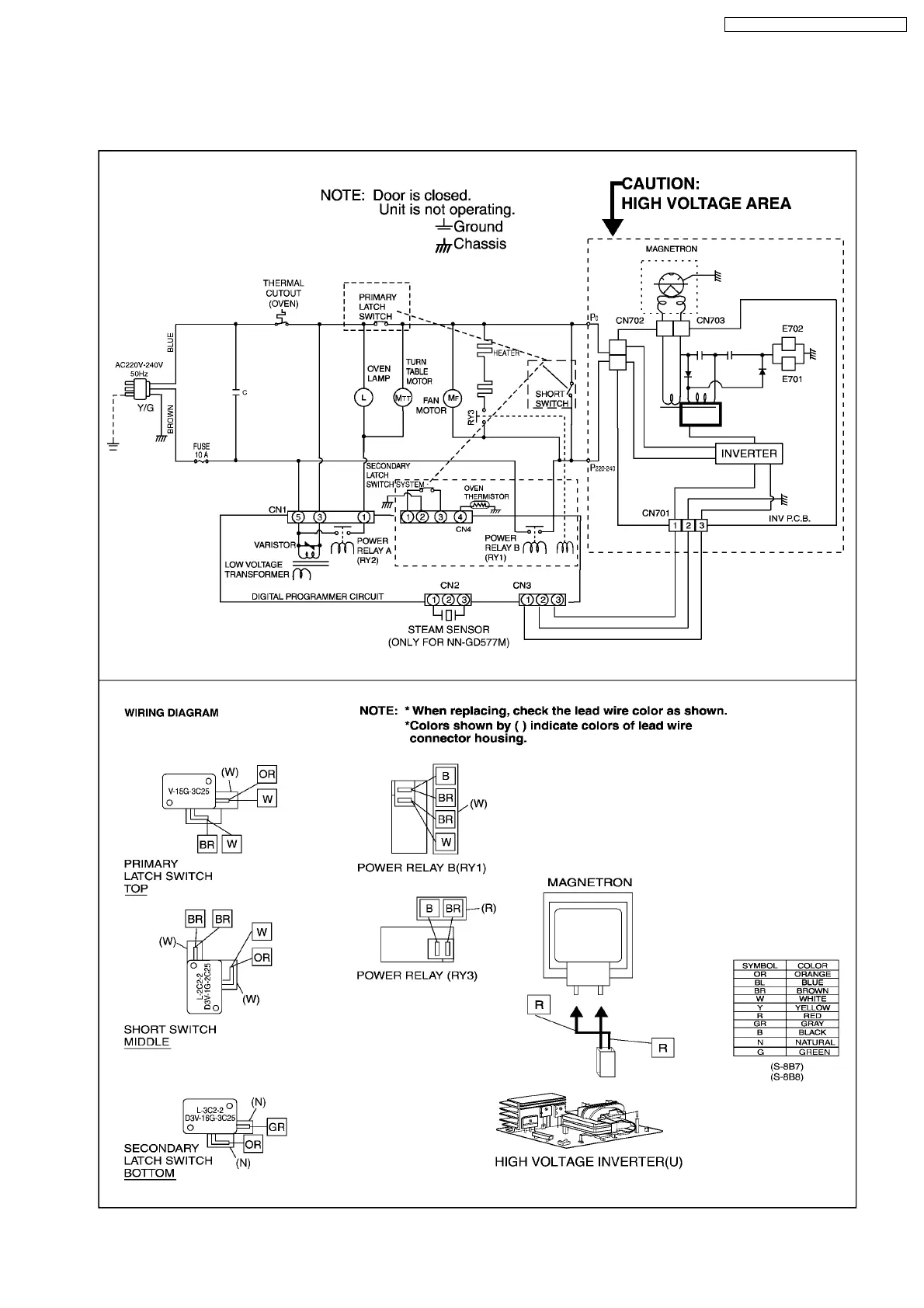
1 SCHEMATIC DIAGRAM
1.1. NN-GD577M, GT547W
5
NN-GD577M / NN-SD577M / NN-GT547W

Related product manuals