EasyManua.ls Logo

Panasonic NN-P795 - Schematic Diagrams; APH Schematic Diagram

Panasonic NN-P795
43 pages
Print Icon
To Next Page IconTo Next Page
To Next Page IconTo Next Page
To Previous Page IconTo Previous Page
To Previous Page IconTo Previous Page
Loading...
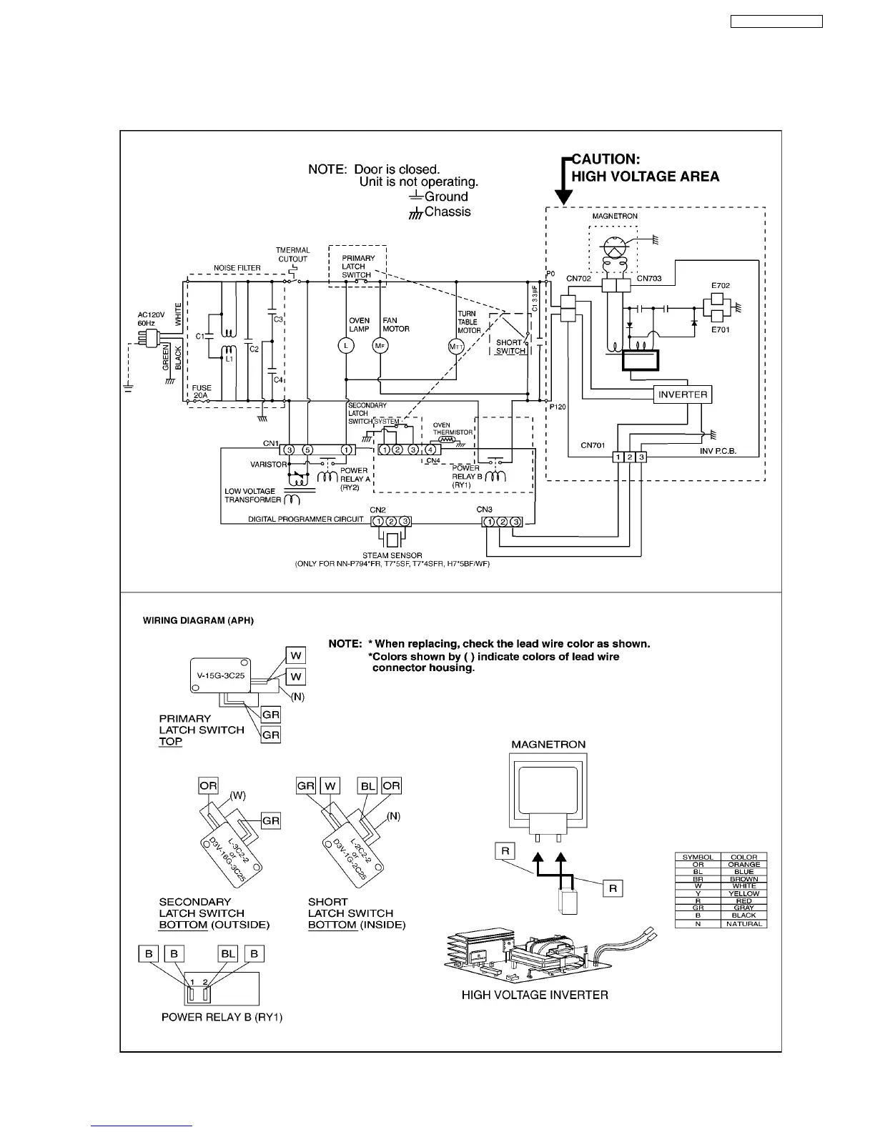
1 SCHEMATIC DIAGRAM
1.1. APH
5
NN-P795 NN-P794SFR