EasyManua.ls Logo

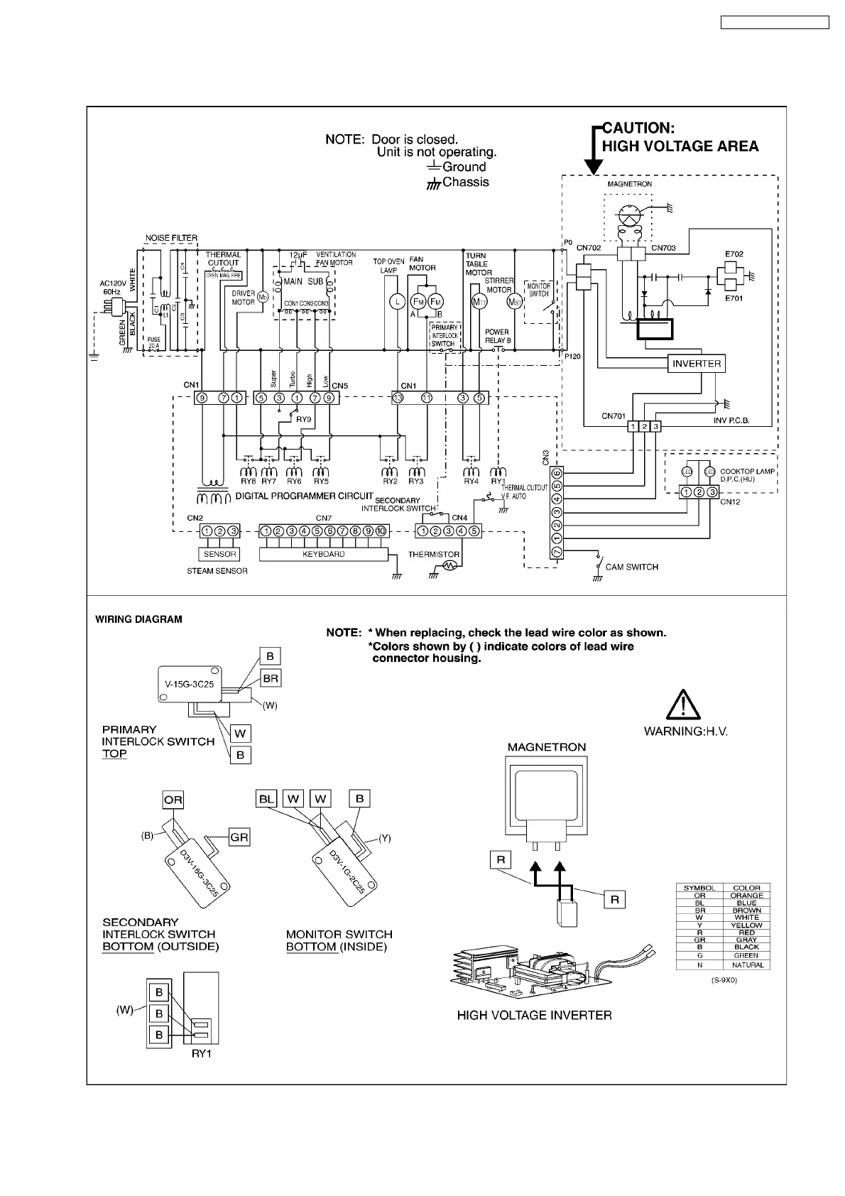
Panasonic NN-SD291S - 1 SCHEMATIC DIAGRAM

Panasonic NN-SD291S
26 pages
Print Icon
To Next Page IconTo Next Page
To Next Page IconTo Next Page
To Previous Page IconTo Previous Page
To Previous Page IconTo Previous Page
Loading...
1 SCHEMATIC DIAGRAM
5
NN-SD291S / NN-SD291W

Related product manuals