EasyManua.ls Logo

Perfecta 76 UC - Cut Triggering

Perfecta 76 UC
32 pages
Print Icon
To Next Page IconTo Next Page
To Next Page IconTo Next Page
To Previous Page IconTo Previous Page
To Previous Page IconTo Previous Page
Loading...
1/01 E Service Instructions 25
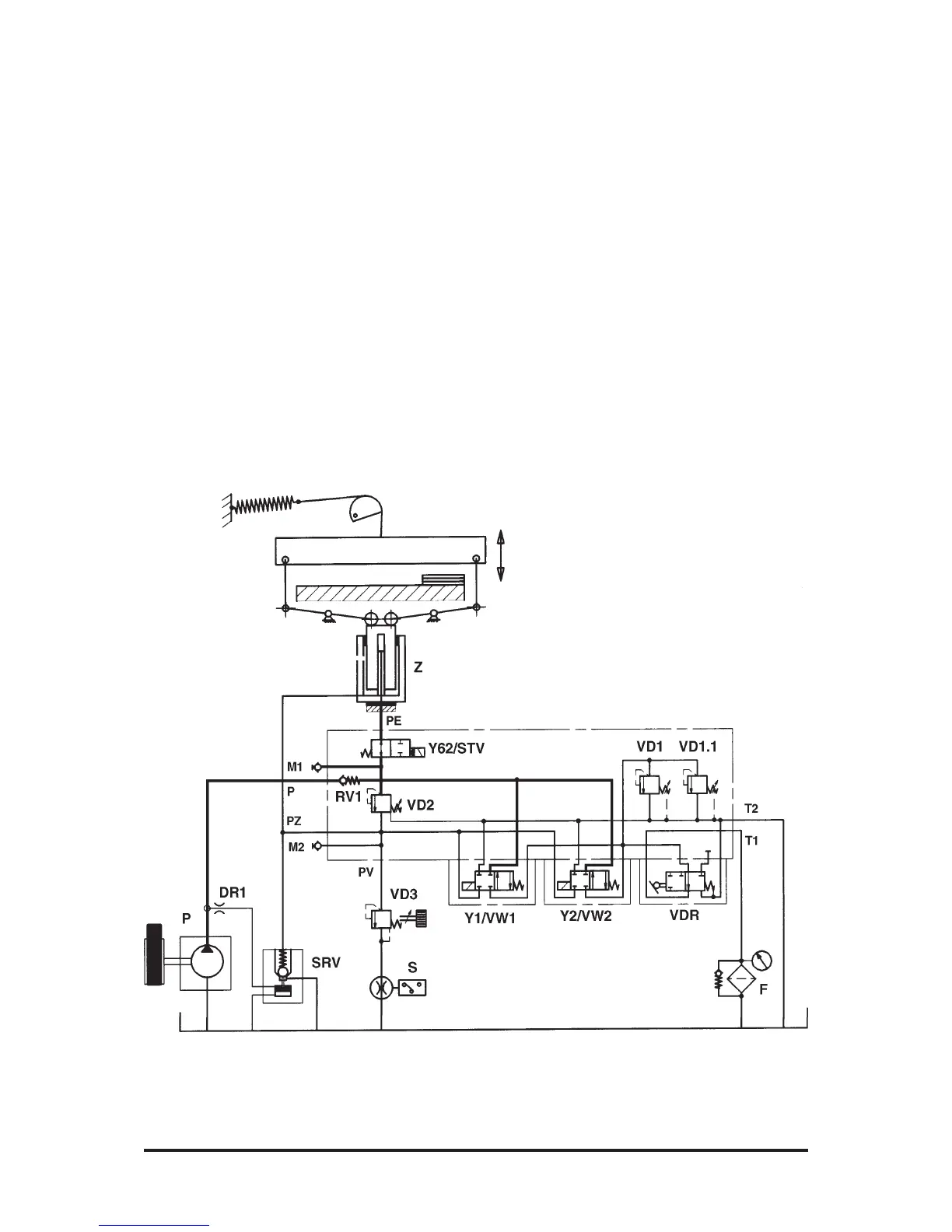
Cut Triggering
Clamp Fast Speed (Fig.31)
Operating the two-hand knife con-
trol pushbuttons activates Y1/
VW1 and Y2/VW2. This blocks
the oil circulation and applies the
entire oil flow to the fast-speed
piston of cylinder Z. The plunger
comes out with fast speed and
moves the clamp down. Via SRV,
the big cylinder chamber fills up
with oil. When the clamp touches
down, VD2 responds due to an
increase in pressure.
Fig. 31

Related product manuals