EasyManua.ls Logo

Perkins 854E-E34TA - Page 86

Perkins 854E-E34TA
92 pages
Print Icon
To Next Page IconTo Next Page
To Next Page IconTo Next Page
To Previous Page IconTo Previous Page
To Previous Page IconTo Previous Page
Loading...
This document is printed from SPI². Not for RESALE
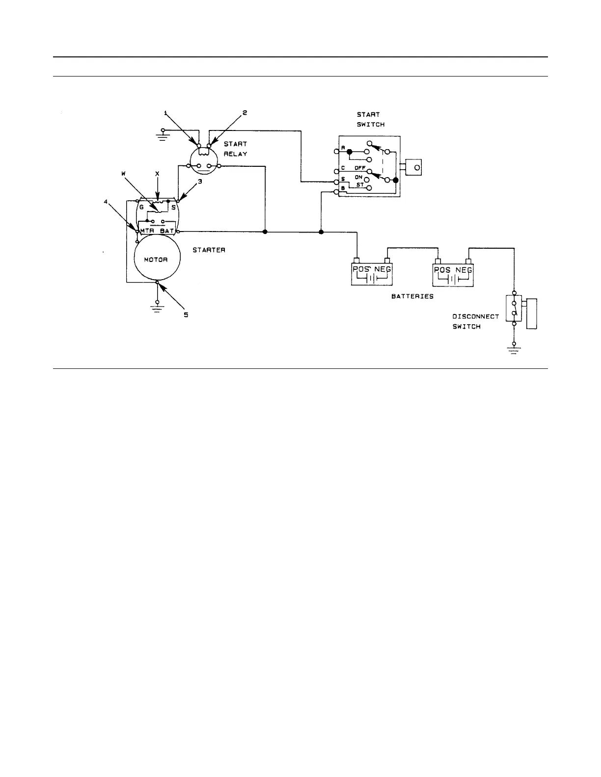
Illustration 75 g00584419
Typical 24 V starting circuit
(1) Test point
(2) Test point
(3) Test point
(4) Test point
(5) Test point
(X) Hold-in coil
(W) Pull-in coil
Diagnosis Procedure for 12 V 4 kW
Starting Motor
If the starting motor does not crank or cranks slow,
perform the following procedure:
1. Perform a visual check on the starting motor and
the circuit. Record any appropriate observations.
Ensure that all cables and connections are
clean and tight.
Ensure that any lead wires are not shorted.
2. Measure the voltage of the battery.
Measure the voltage across the battery posts with
the multimeter when you are cranking the engine
or attempting to crank the engine. Do not measure
the voltage across the cable post clamps.
a. If the voltage is equal to or greater than the
voltage in table 14 , then go to step 3.
b. The battery voltage is less than the voltage in
table 14 . Test the battery. Refer to Systems
Operation, Testing, and Adjusting, “Battery -
Test” for the correct procedure.
Note: Low battery voltage can be caused by the
condition of the battery or a shorted starting motor.
3. Measure the current that is sent to the T31 terminal
on the starting motor solenoid from the positive
post of the battery with a suitable ammeter. The
maximum current that flows to the T31 terminal
should be equal to 1000 amp or the maximum
current that flows to the solenoid should be less
than 1000 amp.
If the current is too great, a problem exists in the
starting motor. Replace the starting motor.
Note: If the following conditions exist, do not perform
the test in step 3 because the starting motor has a
problem.
The voltage at the battery post is within 2 volts
of the lowest value in the applicable
temperature range of table 14 .
The large starting motor cables get hot.
4. Measure the starting motor voltage from test point
(4) to test point (5) with a suitable multimeter.
86 UENR0623
Electrical System

Table of Contents

Other manuals for Perkins 854E-E34TA

Related product manuals