EasyManua.ls Logo

Philips 39” LCD TV - LED Backlight Drive Block Diagram

Philips 39” LCD TV
97 pages
Print Icon
To Next Page IconTo Next Page
To Next Page IconTo Next Page
To Previous Page IconTo Previous Page
To Previous Page IconTo Previous Page
Loading...
9-4
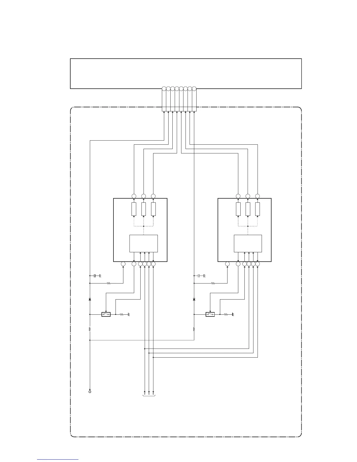
4. LED Backlight Drive Block Diagram
VLED11
ILED13
POWER SUPPLY CBA
LCD PANEL
ASSEMBLY
ILED24
ILED35
ILED47
ILED58
ILED69
VLED211
IC1001
(LED BACKLIGHT DRIVER)
OVP
CN1001
DRIVE
Q1001
CONTROL
LOGIC
10
16
14
24
13
1
DRIVE 3
2
DRIVE 5
P-ON+21V
PROTECT3
BACKLIGHT-ADJ
BACKLIGHT-SW
TO
SYSTEM CONTROL
BLOCK DIAGRAM
IC1002
(LED BACKLIGHT DRIVER)
OVP
DRIVE
Q1002
CONTROL
LOGIC
10
16
14
24
13
1
DRIVE 3
2
DRIVE 5
PL13.11BLBD

Table of Contents

Related product manuals