EasyManua.ls Logo

Pioneer PDP-503PE

Pioneer PDP-503PE
109 pages
To Next Page IconTo Next Page
To Next Page IconTo Next Page
To Previous Page IconTo Previous Page
To Previous Page IconTo Previous Page
Loading...
A
B
C
D
5
678
5
6
7
8
31
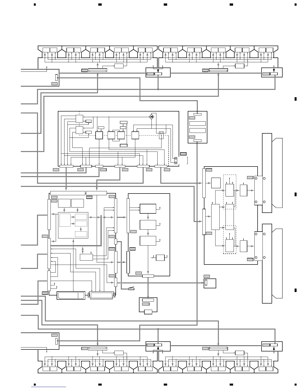
PDP-503PE, PDP-503PU
Note : When ordering service parts, be sure to refer to "EXPLODED VIEWS
and PARTS LIST" or "PCB PARTS LIST".
VM2
VM1
Driver
IC
Driver
IC
Driver
IC
Driver
IC
IC6801
Buffer IC
Driver
IC
Driver
IC
Driver
IC
Driver
IC
Driver
IC
Driver
IC
ADR CONNECT C
ASSY
AC1
CLK/LE
Driver
IC
Driver
IC
Driver
IC
Driver
IC
IC6901
Buffer IC
Driver
IC
Driver
IC
Driver
IC
Driver
IC
Driver
IC
Driver
IC
ADR CONNECT D
ASSY
AD1
CLK/LE
VADR2
VADR2
BRIDGE B
ASSY
BGB1
CLAMP
CLAMP B
ASSY
CLB1
VADR2
CLAMP
K3
P1 P2 P5 P6 P3 P4
P7
VADR2
V MID CLAMP
ASSY
SW POWER SUPPLY MODULE
X DRIVE ASSY
AUDIO AMP ASSY
X CONNECTOR (A) ASSYX CONNECTOR (B) ASSY
Driver
IC
Driver
IC
Driver
IC
Driver
IC
IC6601
Buffer IC
IC4203
EEPROM
(HDCP KEY)
IC4204
(Sil861)
TMDS Receiver
IC4011
I/O Expander
V+5V_DIG
TRAP SW
TMDS with HDCP
LED_SIG
TXD/RXD
KEY1
KEY2
SR_UP
SR_DW
AUDIO_SIG (L/R)
System Cable Connector
Scalling
Gamma
I2C
Interface
Copy Guard
Release
Driver
IC
Driver
IC
V+5V_ST
V+5V_ST
+12V
Driver
IC
Driver
IC
Driver
IC
Driver
IC
ADR CONNECT B
ASSY
AB1
R21
R2
R26
R23
A24
A22
A21
R24
R11
R22
R3
CLK/LE
Driver
IC
Driver
IC
Driver
IC
Driver
IC
IC6501
Buffer IC
Driver
IC
Driver
IC
Driver
IC
Driver
IC
Driver
IC
Driver
IC
ADR CONNECT A
ASSY
AA1
CLK/LE
VADR2
VADR2
BRIDGE D
ASSY
BGD1
CLAMP
CLAMP D
ASSY
CLD1
VADR2
CLAMP
K3
VADR2
+5V
+15V
VCP
+5V
VCP
VSUS
Drive
Signal
Drive
Signal
+15VV_RN
V MID CLAMP U
V MID CLAMP L
X1
X2
X3
X4
L1
DC/DC
Conv.
Block
T105T105T104T103
T102
T101
RL101
RC101
LIVE
POWER (RELAY)
NEUTRAL
PRIMARY
SECONDARY
AC IN
P_SUS
X_SUS
MASK
IC3200
Pulse
Module
SP21
SP TERMINAL
ASSY
LED
ASSY
SP OUT
+5V
+15VVSUS
IC3201
Pulse
Module
+Reset
Pulse
Block
P_SUS
X_SUS
MASK
Logic
Block
LIVE
NEUTRAL
M111
M114
Q112
Q119
Q117
Q115
Switching
Switching
Switching
Switching
VSUS_CONT
VADR
VSUS
VSUS
+15V
+15V
+12V
+12V
+15V
+13.5V
+13.5V
+13.5V
+6.5V
+6.5V
-9V
-9V
-9V
STB5V
STB5V
STB5V
R27
IC4201
EEPROM
(EDID)
IC5202
Volume & Tone
& Balance
TMDS
Receiver
FOCUS
I2C_BUS (SCL/SDA)
SRS
L
R
R
L, R
+12V
IC5201
SRS & Focus
L, R
L, R
L, R
+15V
+12V+13.5V
IC5002
Power Amp.
L
IC5001
Reg.
MR INTERFACE
ASSY

Related product manuals