EasyManua.ls Logo

Pioneer VSA-E08 - 3.8 VIDEO, PRIMARY and P-SW ASSYS

Pioneer VSA-E08
28 pages
Print Icon
To Next Page IconTo Next Page
To Next Page IconTo Next Page
To Previous Page IconTo Previous Page
To Previous Page IconTo Previous Page
Loading...
VSA-E08
24
A
B
C
D
1
23
4
1234
1SS355
1SS355
1SS355
1SS355
702(2/2)706(2/2)706(1/2)702(1/2)
707JA703(1/2)
JA703(2/2)JA703(3/3)
702 : AKB7076
707 : AKB7020
CN702
CN701
HLEM21S-1
HLEM26S-1
Y
Y
Y
Y
Y
CN905
D
3/3
CN804
Q
P
F
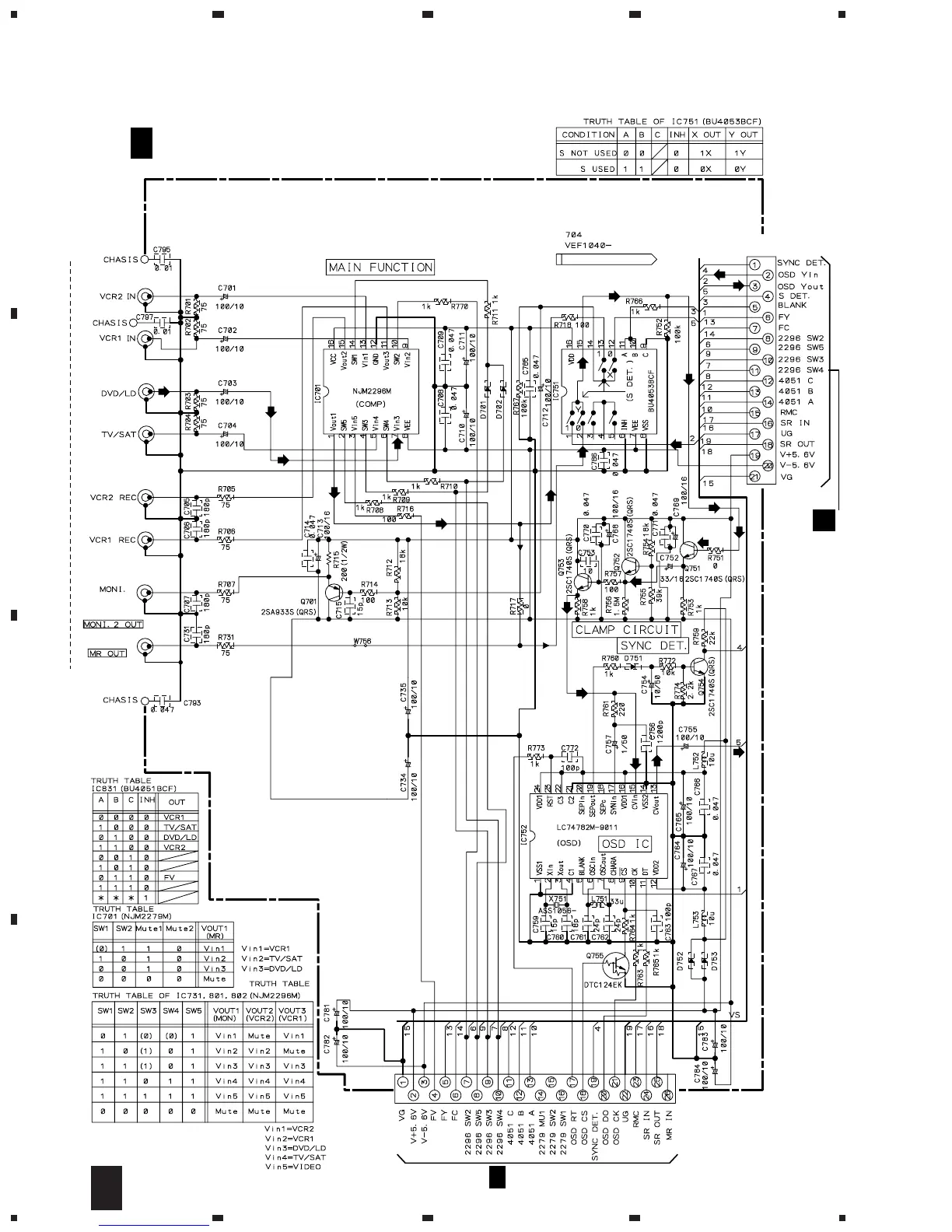
VIDEO ASSY
(AWX7676)
F
F
P
3.8 VIDEO, PRIMARY and P-SW ASSYS

Other manuals for Pioneer VSA-E08

Related product manuals