EasyManua.ls Logo

Pioneer VSA-E08 - Page 25

Pioneer VSA-E08
28 pages
Print Icon
To Next Page IconTo Next Page
To Next Page IconTo Next Page
To Previous Page IconTo Previous Page
To Previous Page IconTo Previous Page
Loading...
VSA-E08
25
A
B
C
D
1
234
1
2
3
4
F
V
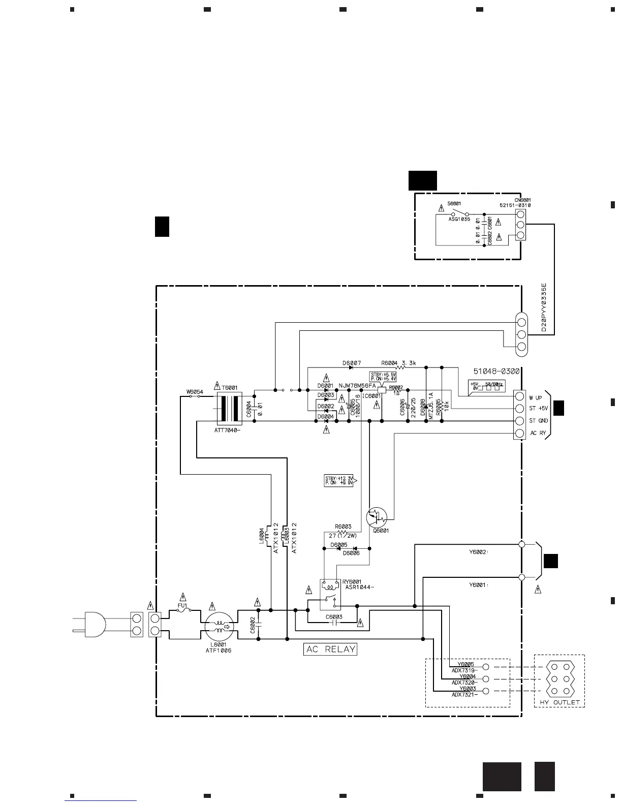
6001
CN6003
KP200TA4L
CN6801
J6000
CN6002
RKP1751
LIVE
NEUTRAL
FU1 : T4A
AEK-514
AC IN
N
1SS133
DTC143ES
1SS133
ACG7014
EXCEPT HV TYPE
ACG7014
ADX7279
ADX7280
D6001-D6004 :
S5688G
PRIMARY ASSY
(HY : AWX7345)
(HV : AWX7454)
P-SW ASSY (AWX7330)
V
V A
F
L
F
CN3001
V
A

Other manuals for Pioneer VSA-E08

Related product manuals