EasyManua.ls Logo

Potterton Combi 80 - Electrical Diagram

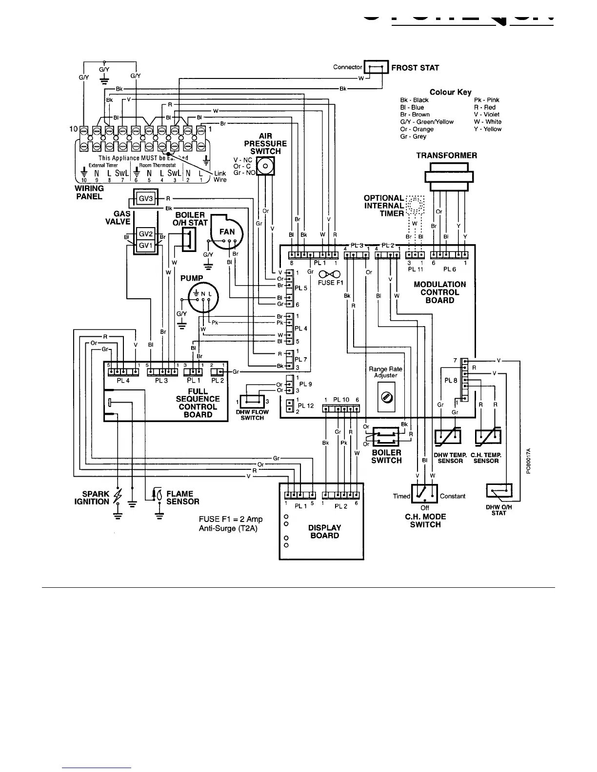
Potterton Combi 80
47 pages
Print Icon
To Next Page IconTo Next Page
To Next Page IconTo Next Page
To Previous Page IconTo Previous Page
To Previous Page IconTo Previous Page
Loading...
Electrical Diagram - Page 41

Table of Contents

Related product manuals