EasyManua.ls Logo

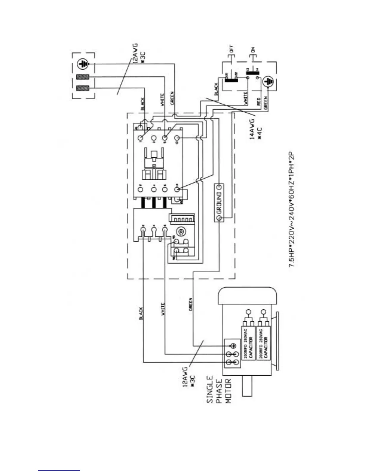
Powermatic 201 - Electrical Connections - 1 Phase, 230 Volt

Powermatic 201
36 pages
Print Icon
To Next Page IconTo Next Page
To Next Page IconTo Next Page
To Previous Page IconTo Previous Page
To Previous Page IconTo Previous Page
Loading...
34
Electrical Connections – 1 Phase, 230 Volt

Related product manuals