EasyManua.ls Logo

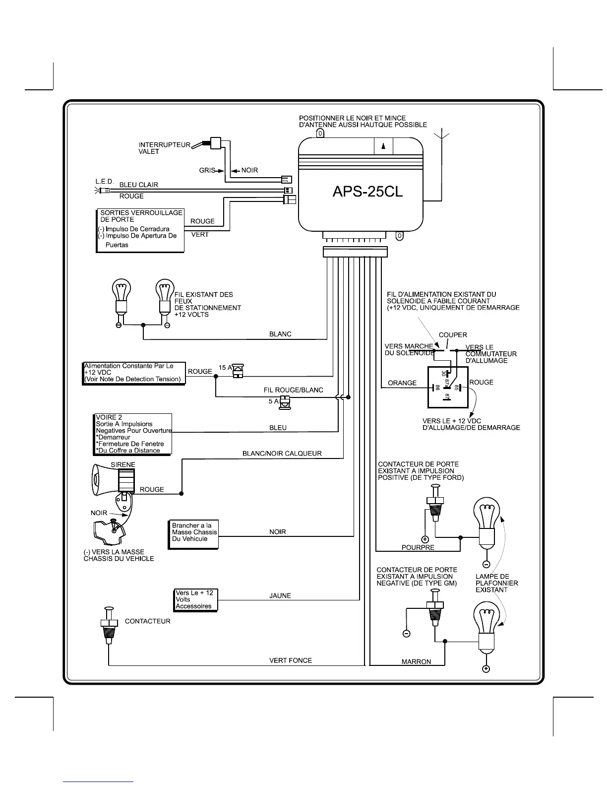
Prestige APS-25-CL - Page 20

Default Icon
22 pages
Print Icon
To Next Page IconTo Next Page
To Next Page IconTo Next Page
To Previous Page IconTo Previous Page
To Previous Page IconTo Previous Page
Loading...
Page 19
128-4862A
20 0f 22

Related product manuals