EasyManua.ls Logo

ProFusion EH-4604B - Protecting the Heating Element

ProFusion EH-4604B
11 pages
Print Icon
To Next Page IconTo Next Page
To Next Page IconTo Next Page
To Previous Page IconTo Previous Page
To Previous Page IconTo Previous Page
Loading...
TO PROTECT THE HEATING ELEMENT
When start the heater,turning the temperature control in clockwise slowly to
terminal,the unit starts the fan first then star the heating element.
When close the heater,turning the temperature control in anticlockwise slowly
to off,the unit close the heating element first then close the fan.
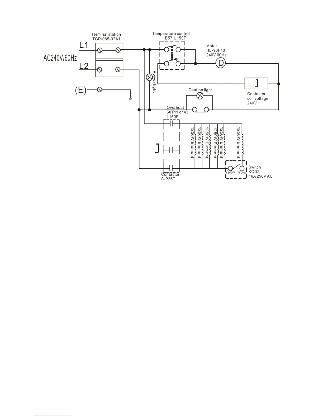
Warning: This appliance must be grounded!
Warning: The appliance must connect to a current protection circuit or device at 50Amp or less
before being connected to power supply!
1. Remove the screw from the front of the unit to connect the power to the heater.
2. Attach the cable connectors to the unit (See Figure 6) and slide the 10-gauge wire through the
cable connector.
NOTE: All wiring must be carried out by a Certified Electrician and must be in accordance to
national and local electrical codes in the United States. For certain applications, conduit may be

Related product manuals