EasyManua.ls Logo

QuickJack 3500SLX - Schémas de Câblage

QuickJack 3500SLX
144 pages
Print Icon
To Next Page IconTo Next Page
To Next Page IconTo Next Page
To Previous Page IconTo Previous Page
To Previous Page IconTo Previous Page
Loading...
Cric de voiture portable QuickJack 55 P/N 5900263 Rév. B6 Septembre 2023
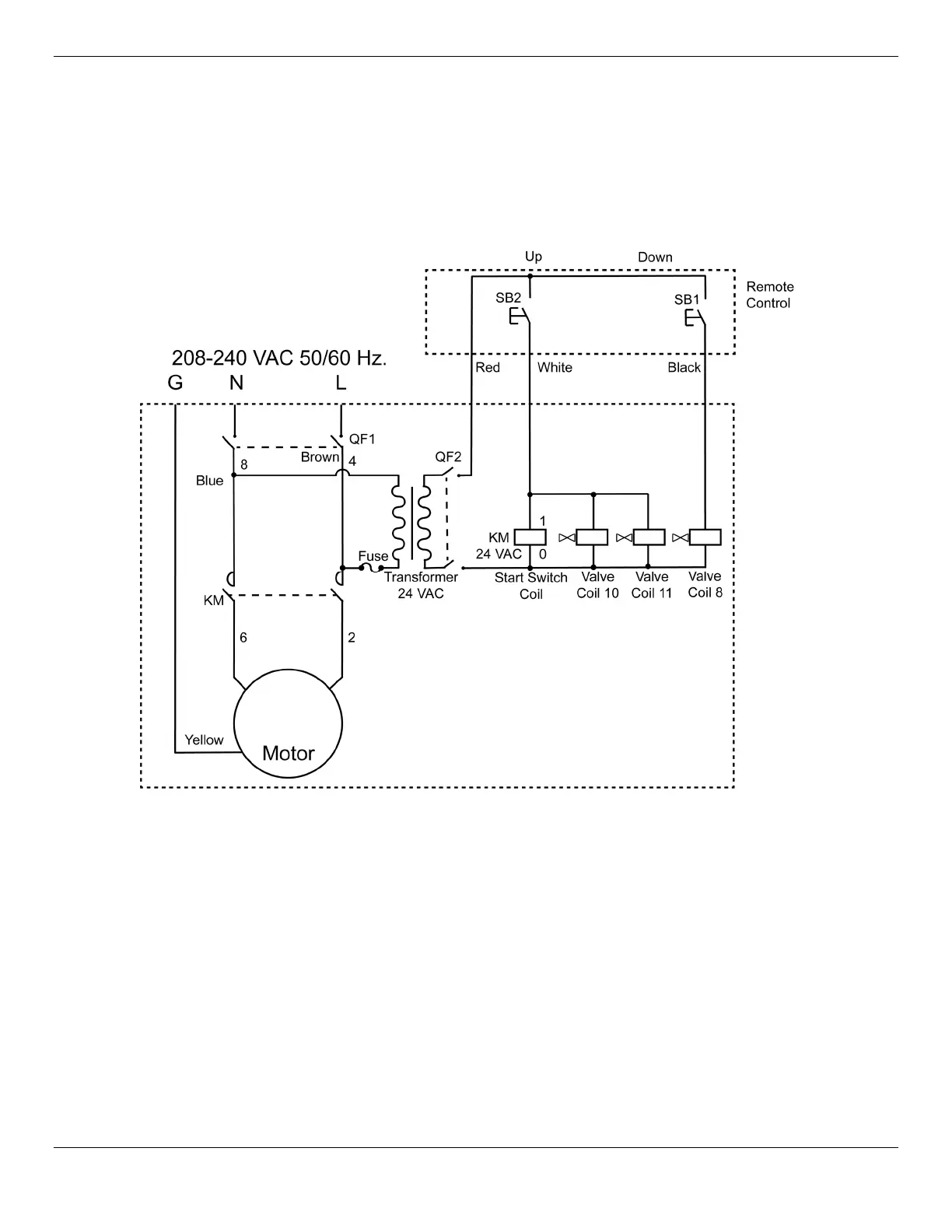
Schémas de câblage
Suivez toujours les règles électriques 208-230 VAC du pays dans lequel vous utilisez l'appareil.
Schéma de câblage 208 - 240 VAC (approuvé CE)
Unités de puissance approuvées CE/UKCA:
5585360
5585760
5585739

Related product manuals