EasyManua.ls Logo

QuickJack 3500SLX - Wiring Diagrams

QuickJack 3500SLX
144 pages
Print Icon
To Next Page IconTo Next Page
To Next Page IconTo Next Page
To Previous Page IconTo Previous Page
To Previous Page IconTo Previous Page
Loading...
QuickJack Portable Car Jack 55 P/N 5900263 Rev. B6 September 2023
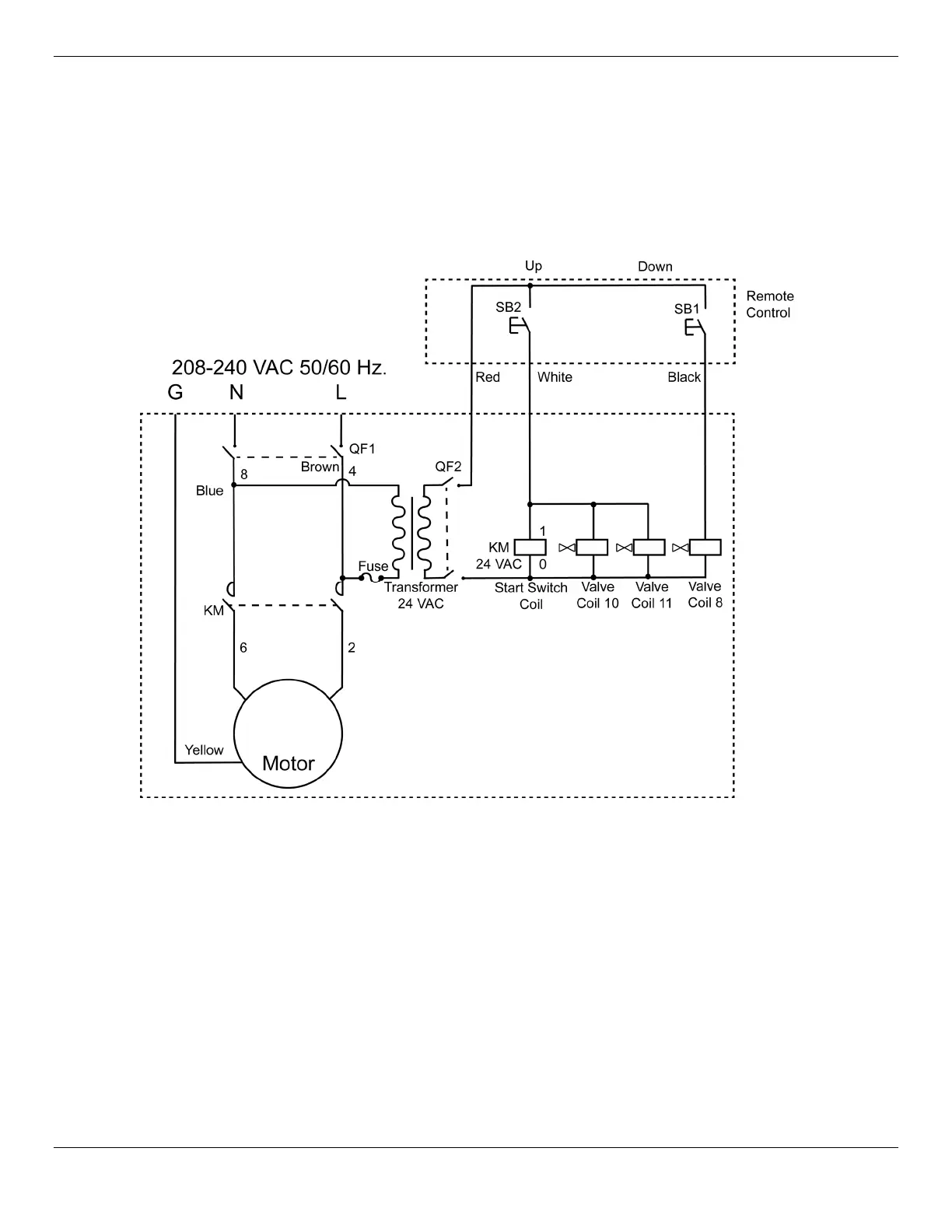
Wiring Diagrams
Always follow the 208-230 VAC electrical rules for the country in which you are using the unit.
208 - 240 VAC Wiring Diagram (CE-approved)
CE/UKCA approved Power Units:
5585360
5585760
5585739

Related product manuals