EasyManua.ls Logo

Reliance FX920 - Wiring Diagram - FX920

Reliance FX920
32 pages
Print Icon
To Next Page IconTo Next Page
To Next Page IconTo Next Page
To Previous Page IconTo Previous Page
To Previous Page IconTo Previous Page
Loading...
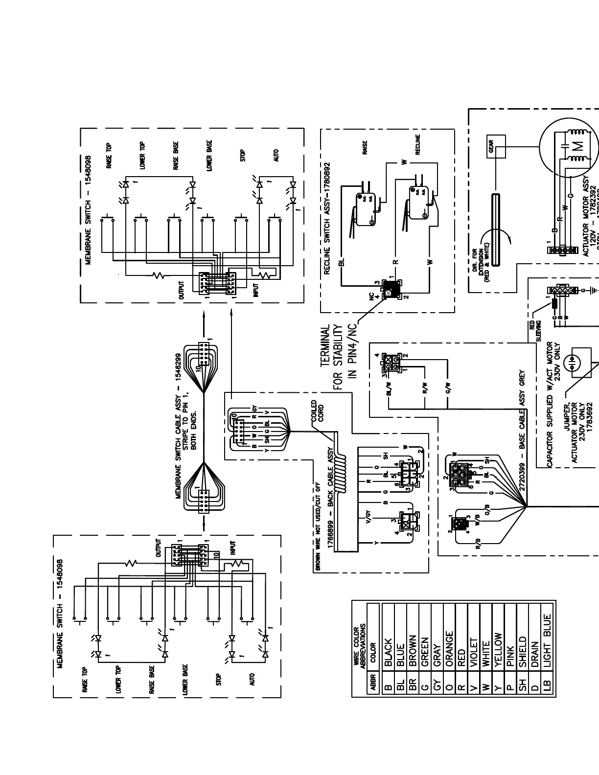
IN-FX92028
FIGURE 10
WIRING DIAGRAM - FX920

Related product manuals