EasyManua.ls Logo

Riello REG 35.3 - Electrical Wiring

Riello REG 35.3
20 pages
Print Icon
To Next Page IconTo Next Page
To Next Page IconTo Next Page
To Previous Page IconTo Previous Page
To Previous Page IconTo Previous Page
Loading...
2518
4
GB
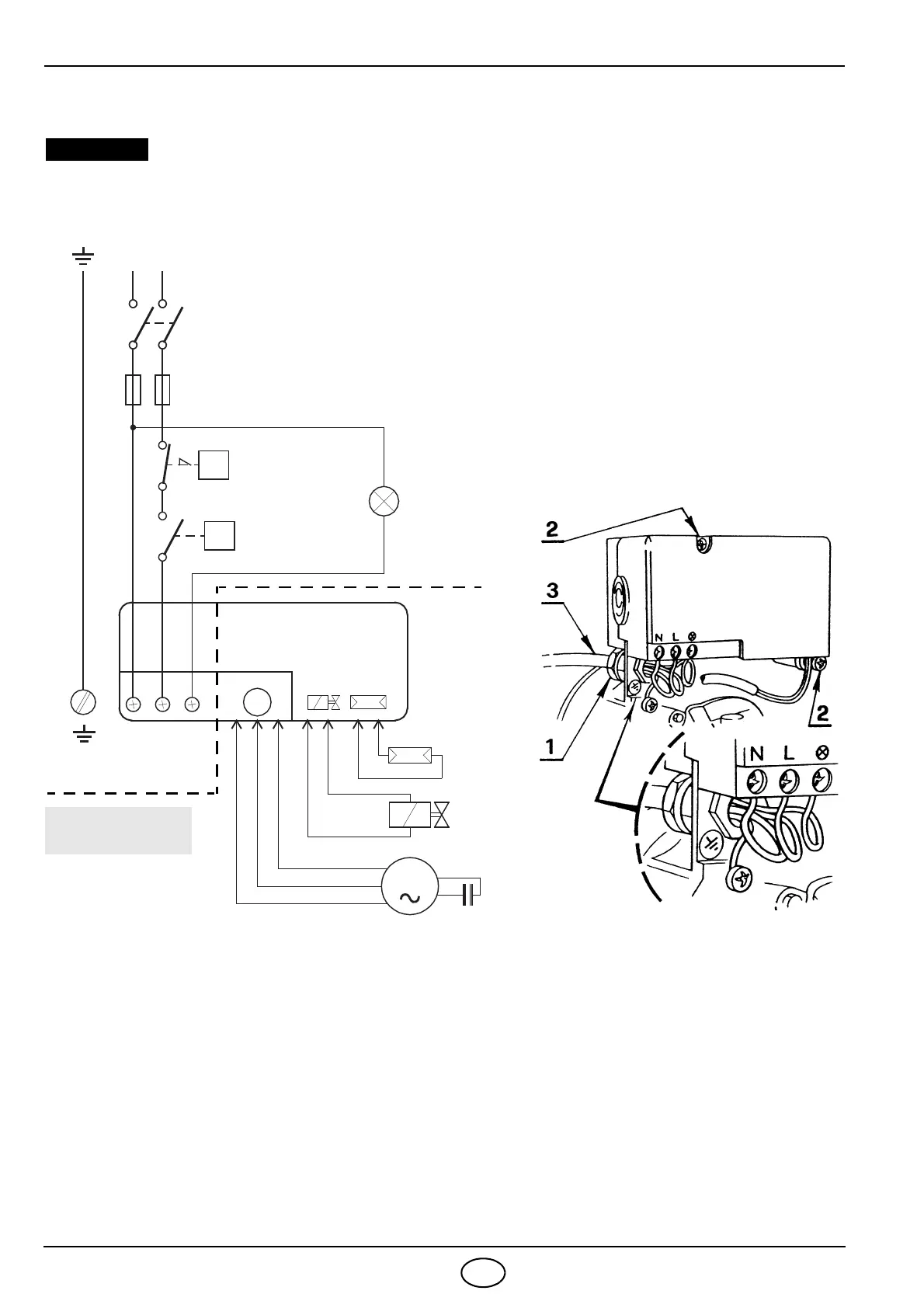
3.3 ELECTRICAL WIRING
WARNING
Do not exchange the neutral with the phase.
CARRIED-OUT
230V
~
50Hz
L
Main switch
T6A
Safety thermostat
Limit thermostat
Remote lock-out signal
(230V - 0.5A max.)
Photoresistance
Oil valve
Capacitor
Burner-earth
M
Black
White
Blue
NL
M
N
Motor
Blue
Brown
T
T
CONTROL BOX
535SE
IN THE FACTORY
Fig. 8
S7031
ELECTRICAL CONNECTIONS
Remove the protection crankcase (8,
fig. 1, page 1) after removing the 3
retainer screws. Widen the upper slit
and remove the protection crankcase,
inserting the oil pipe and the flexible oil
lines.
Insert PG 13.5 cable-gland (1, fig. 8)
into the wire access hole and tighten it
with the nut.
Insert the electrical cable into the con-
nector and make electrical connections
as shown in fig. 8.
Put the protection crankcase back in
place.
NOTES
Wires of 1 mm
2
section.
The electrical wiring carried out by the installer must be
in compliance with the rules in force in the Country.
TESTING
Check the shut-down of the burner by opening the
thermostats and the lock-out by darkening the pho-
toresistance.
To remove the control box from the
burner proceed as follows:
Take out the photoresistance (2, fig. 9,
page 5).
Remove the nozzle holder assembly
(see fig. 9, page 5).
Remove the protection crankcase (8,
fig. 1, page 1), as above mentioned.
Disconnect the main voltage cable (3,
fig. 8).
Remove screws (2, fig. 8) and discon-
nect wires of motors, photoresistance
and coil.
D5259

Related product manuals