EasyManua.ls Logo

RoadHog RH4060 - Page 38

Default Icon
45 pages
Print Icon
To Next Page IconTo Next Page
To Next Page IconTo Next Page
To Previous Page IconTo Previous Page
To Previous Page IconTo Previous Page
Loading...
38
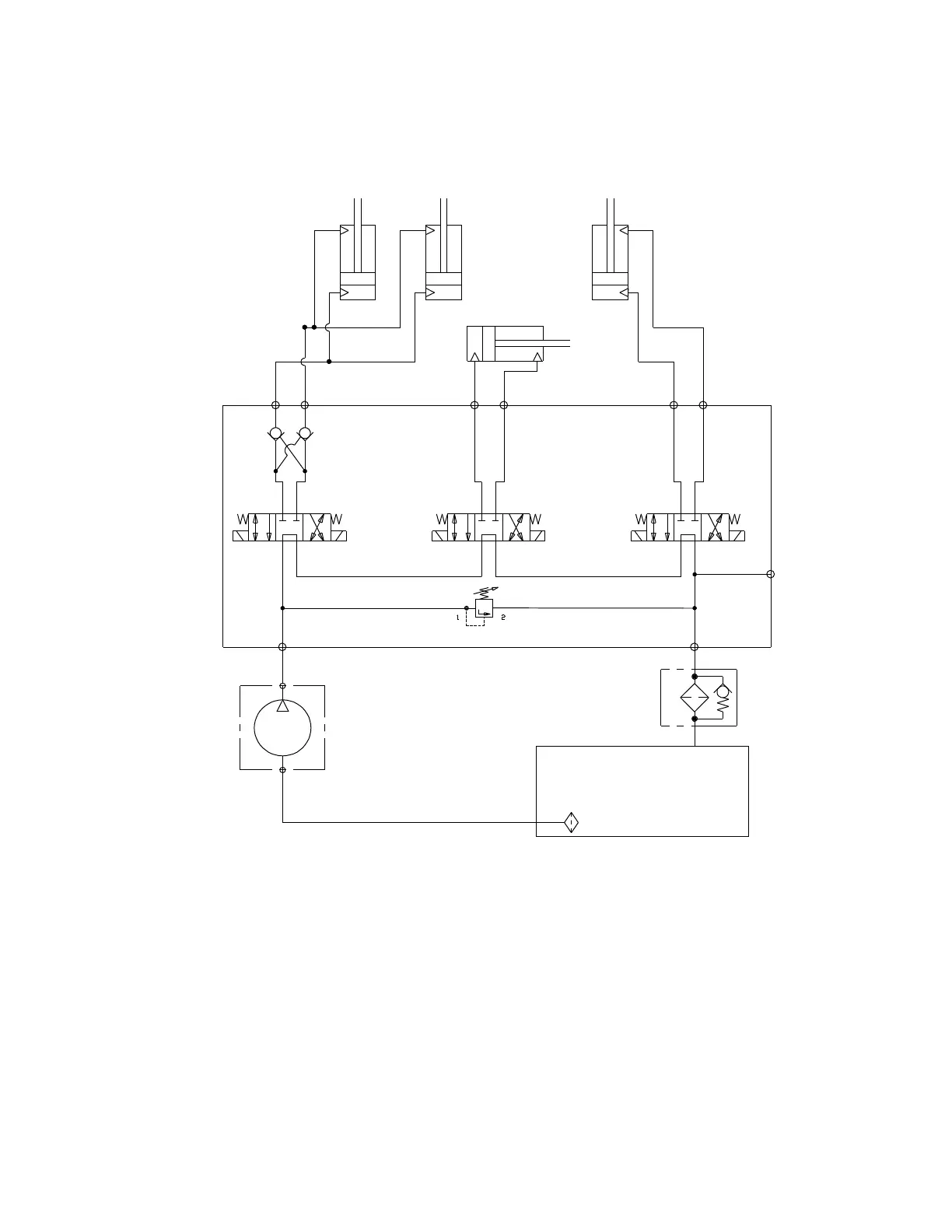
5.6 HYDRAULIC SCHEMATIC
THE PUMP IS GRAVITY FED WITH HYDRAULIC OIL FROM THE HYDRAULIC TANK. THE ENGINE DRIVEN
PUMP PRESURIZES THE HYDRAULIC OIL AND SENDS IT THROUGH THE VALVE ASSEMBLY.
THE VALVE ASSEMBLY CONTAINES A RELIEF VALVE SET AT 3000 PSI. THE RELIEF VALVE PREVENTS
OVER PRESURIZATION OF THE PUMP. THE VALVE ASSEMBLY CONTAINS THREE OPEN CENTER DIREC-
TIONAL VALVES.
WHEN A SELENOID IS ENERGIZED, FLOW IS DIVERTED TO A HYDRAULIC CYLINDER. THE VALVE AS-
SEMBLY ALSO CONTAINS A DUAL PILOT OPERATED CHECK VALVE ASSEMBLY. THIS IS PLUMBED TO
THE DEPTH CYLINDER TO PREVENT CYLINDER DRIFT DURING OPERATION.
THE VALVE CONTAINS A –6 SAE ORING DIAGNOSTIC PORT FOR MEASURING SYSTEM PRESSURE.
C2A C2BC1A C1B
P
SV08-47A
DC08-40
S3
S4
RHI# 106-3580
SIDESHIFT
CYLINDER
SV08-47A
S1
S2
SPIN
ON
25
MICRON
FILTER
PUMP
HYDRAULIC
RESERVOIR
DEPTH
CYLINDER
DEPTH
CYLINDER
TILT
CYLINDER
C3A C3B
SV08-47A
S5
S6
RV08-20A RELIEF VALVE
SET AT 3000 PSI
T
100
MESH
SCREEN
P1
25 PSI
BYPASS

Related product manuals