EasyManua.ls Logo

Samson Trovis 5475-2 - Page 23

Samson Trovis 5475-2
64 pages
Print Icon
To Next Page IconTo Next Page
To Next Page IconTo Next Page
To Previous Page IconTo Previous Page
To Previous Page IconTo Previous Page
Loading...
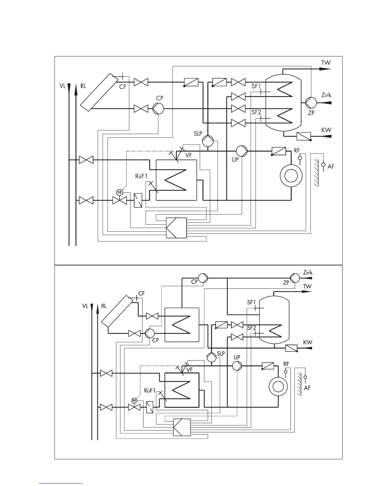
System code number 2.1
Weather-compensated flow temperature control system with variable limitation of the return
flow temperature and drinking water heating from the secondary circuit with differential tem-
perature control for solar-powered heating of the drinking water storage tank system.
Solar collector
Fig. 14
Anl 2.1
(system code number 2.1)
Fig. 15
Anl 2.1
(system code number 2.1)
Solar collector
23

Related product manuals