EasyManua.ls Logo

Samson Trovis 5475-2 - Page 24

Samson Trovis 5475-2
64 pages
Print Icon
To Next Page IconTo Next Page
To Next Page IconTo Next Page
To Previous Page IconTo Previous Page
To Previous Page IconTo Previous Page
Loading...
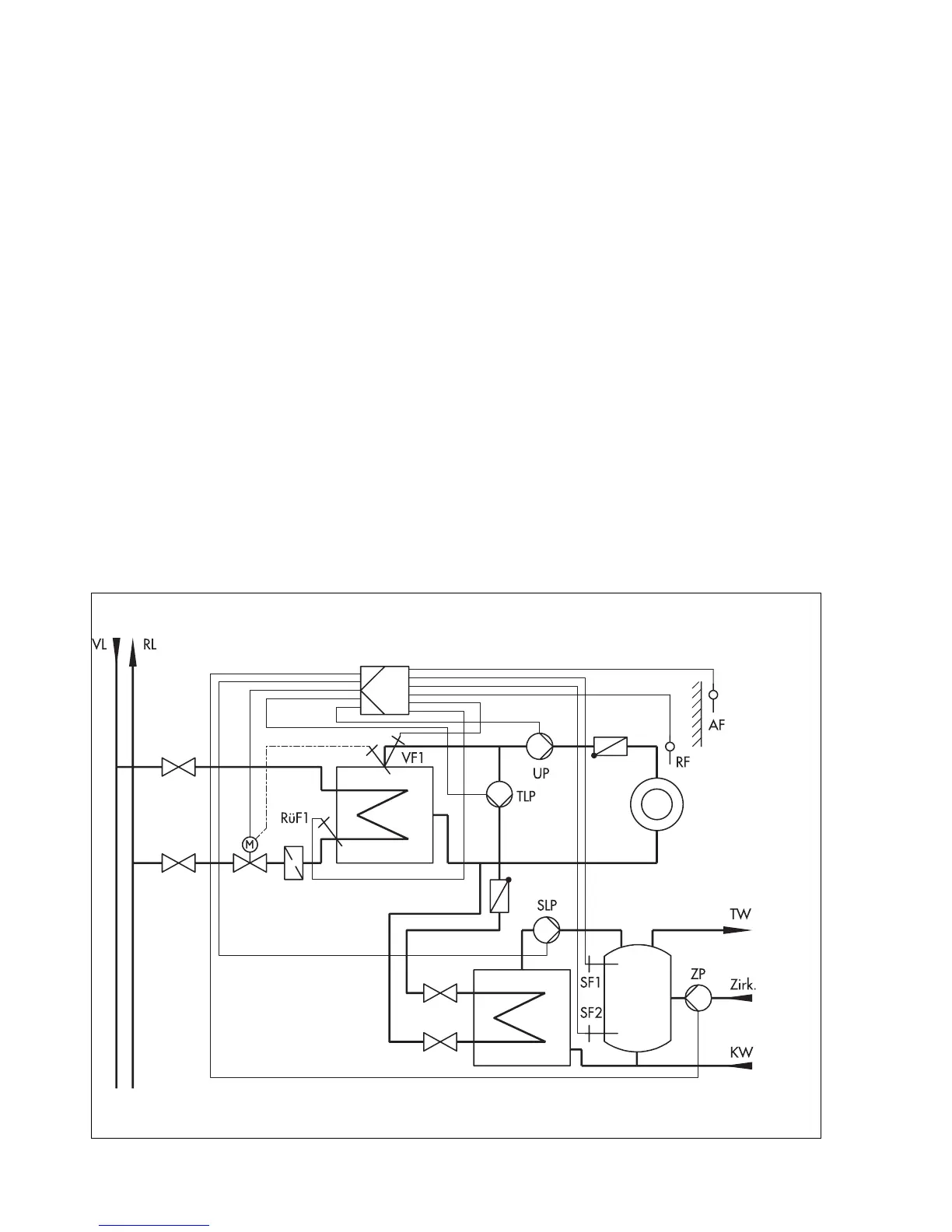
If, in system code number 2, the drinking water heating takes place as already described with a
storage tank sensor (storage tank sensor SF1), the storage tank sensor SF2 can be used for the
solar-powered heating of the drinking water storage tank.
In addition to the "Drinking water heating process", the difference in temperature is determined
between the storage tank sensor SF2 and the solar collector sensor CF.
The solar circuit pump starts its two-stage operation depending on the parameter Solar circuit
pump ON:
Stage 2 is requested when the difference in temperature is twice as high as the value set in the
parameter Solar circuit pump ON.
If the difference in temperature falls below the value set in the parameter Solar circuit pump
ON, it switches back to stage 1.
The pump stops operating if the difference in temperature falls below the parameter Solar cir-
cuit pump OFF.
The solar circuit pump CP is, in principle, deactivated when the temperature measured at the
storage tank sensor reaches the parameter Solar charging OFF.
The time schedule for drinking water heating influences only the additional heating over the
storage tank sensor SF1, not the solar circuit.
The operating hours of the solar circuit pump CP can be retrieved by entering the code number
1990.
5.3 System code number 3.0
Weather-compensated flow temperature control with variable limitation of the return flow tem-
perature and drinking water heating in the storage tank charging system
Fig. 16
Anl 3.0
(system code number 3.0)
24

Related product manuals