EasyManua.ls Logo

Samson Trovis 5475-2 - Page 27

Samson Trovis 5475-2
64 pages
Print Icon
To Next Page IconTo Next Page
To Next Page IconTo Next Page
To Previous Page IconTo Previous Page
To Previous Page IconTo Previous Page
Loading...
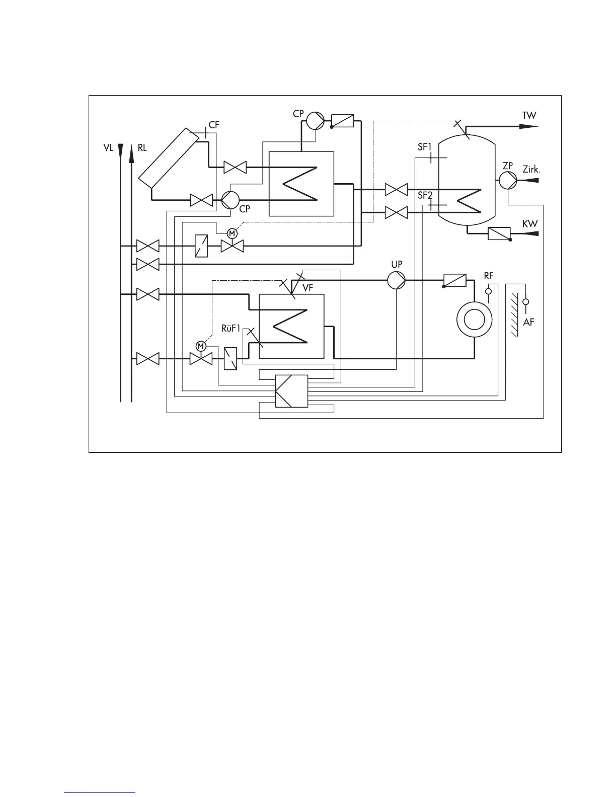
System code number 4.1
Weather-compensated flow temperature control with variable limitation of the return flow tem-
perature and drinking water heating from the primary circuit with differential temperature con-
trol for solar-powered heating of the drinking water tank.
In addition to the "Drinking water heating process", the difference in temperature is determined
between the storage tank sensor SF2 and solar collector sensor CF. Both solar circuit pumps start
operating depending on the parameter Solar circuit pump ON. At the same time, the control
valve of the drinking water circuit is closed.
The solar circuit pumps stop running and the additional heating is enabled, provided their time
schedules allow this, when the difference in temperature drops below the value in the parameter
Solar circuit pumps OFF.
The operating hours of the solar circuit pump CP can be retrieved by entering the code number
1990.
Fig. 18
Anl 4.1
(system code number 4.1)
Solar collector
27

Related product manuals