EasyManua.ls Logo

Samsung VXK-306 - Cylinder Phase Control; Cylinder Speed Control

Samsung VXK-306
70 pages
Print Icon
To Next Page IconTo Next Page
To Next Page IconTo Next Page
To Previous Page IconTo Previous Page
To Previous Page IconTo Previous Page
Loading...
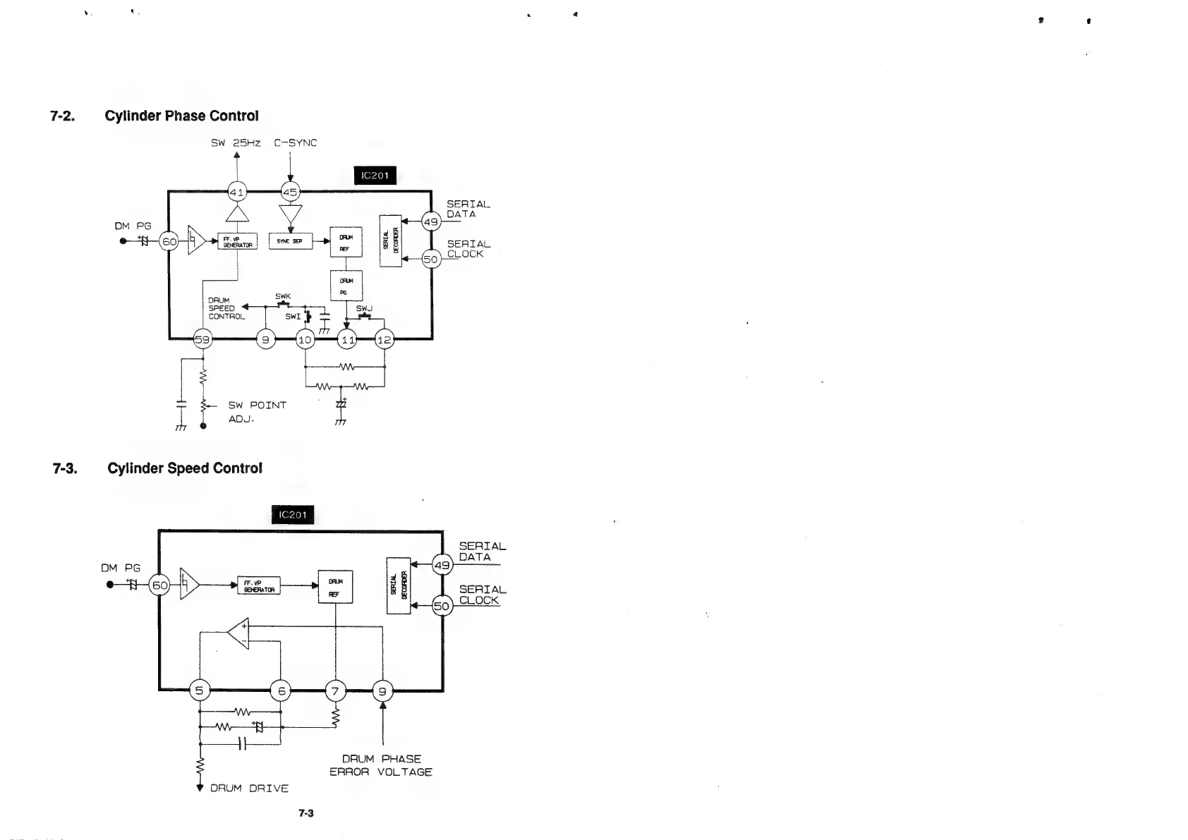
7-2.
Cylinder
Phase
Control
Sw
25Hz
C-SYNC
SERTAL
DATA
SERIAL
CLOCK
7-3.
Cylinder
Speed
Control
SERIAL
DATA
SERIAL
CLOCK
DRUM
PHASE
ERROR
VOLTAGE
DRUM
DRIVE

Related product manuals