EasyManua.ls Logo

Sartorius PR 5210/00 - Page 13

Sartorius PR 5210/00
80 pages
To Next Page IconTo Next Page
To Next Page IconTo Next Page
To Previous Page IconTo Previous Page
To Previous Page IconTo Previous Page
Loading...
PR 5210 Operating Manual PR 5210 Transmitter Series
Sartorius 13
2.5.1.3 Connection of PR 6221 load cells
Please refer to the instruction manual PR 6021/08, -/68.
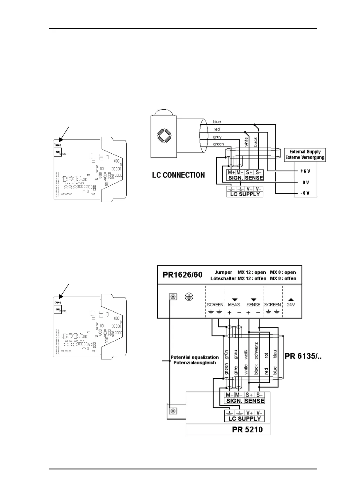
2.5.1.4 External load cell supply
If an external load cell supply is used, the solder jumper J403 on the power supply board has to be
closed. (Factory setting: closed.) The common line of the symmetrical external supply has to be
connected to the same terminal at PR 5210 as the screen of the load cell / extension cable.
For connection of external
supply the solder jumper
J403 has to be closed
Specification external supply: 6 VDC + 5 %, - 30 %; ripple max. 50 mVpp; asymmetry max. +/- 3%.
2.5.1.5 Connection via PR 1626/60
If the PR 1626/60 is used, the solder jumper J403 on the power supply board has to be closed. (Factory
setting: closed.) The connection to the PR 1626/60 has to be done as follows, for general connections
please refer to the PR 1626/60 manual.
For connection via
PR 1626/60 the solder jumper
J403 has to be closed
If the PR 16126/ 60 has to be
used with MX 8 : closed,
please contact
Sartorius Hamburg technical
support for further INFO!

Table of Contents

Related product manuals