EasyManua.ls Logo

Scheppach HS110

Scheppach HS110
64 pages
Go to English
To Next Page IconTo Next Page
To Next Page IconTo Next Page
To Previous Page IconTo Previous Page
To Previous Page IconTo Previous Page
Loading...
www.scheppach.com / service@scheppach.com / +(49)-08223-4002-99 / +(49)-08223-4002-58
61
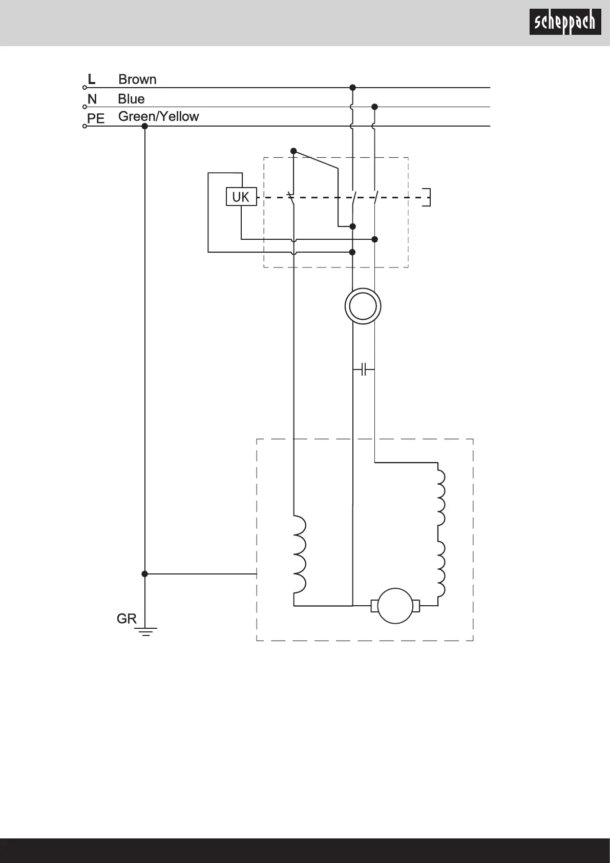
Capacitor
Anti-
interference
Inductor
Main Switch
Motor
Rotator
Stator
5 3 1
24
6
IN
OUT

Other manuals for Scheppach HS110

Related product manuals