EasyManua.ls Logo

Scotsman Prodigy Plus E Series - ECC Three Phase Wiring Diagram

Scotsman Prodigy Plus E Series
32 pages
Print Icon
To Next Page IconTo Next Page
To Next Page IconTo Next Page
To Previous Page IconTo Previous Page
To Previous Page IconTo Previous Page
Loading...
EH222 E and Condensing Unit
Remote Low Side Cuber User Manual
June 2018
Page 29
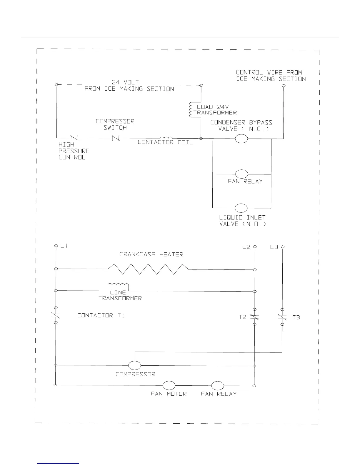
ECC Three Phase Wiring Diagram

Related product manuals