EasyManua.ls Logo

Servend MD 150 - Setting the Automatic Agitation Timer; 115 V;220 V Non Adjustable Agitation Timer

Servend MD 150
64 pages
Print Icon
To Next Page IconTo Next Page
To Next Page IconTo Next Page
To Previous Page IconTo Previous Page
To Previous Page IconTo Previous Page
Loading...
Installation and Service Manual
33
OPERATION
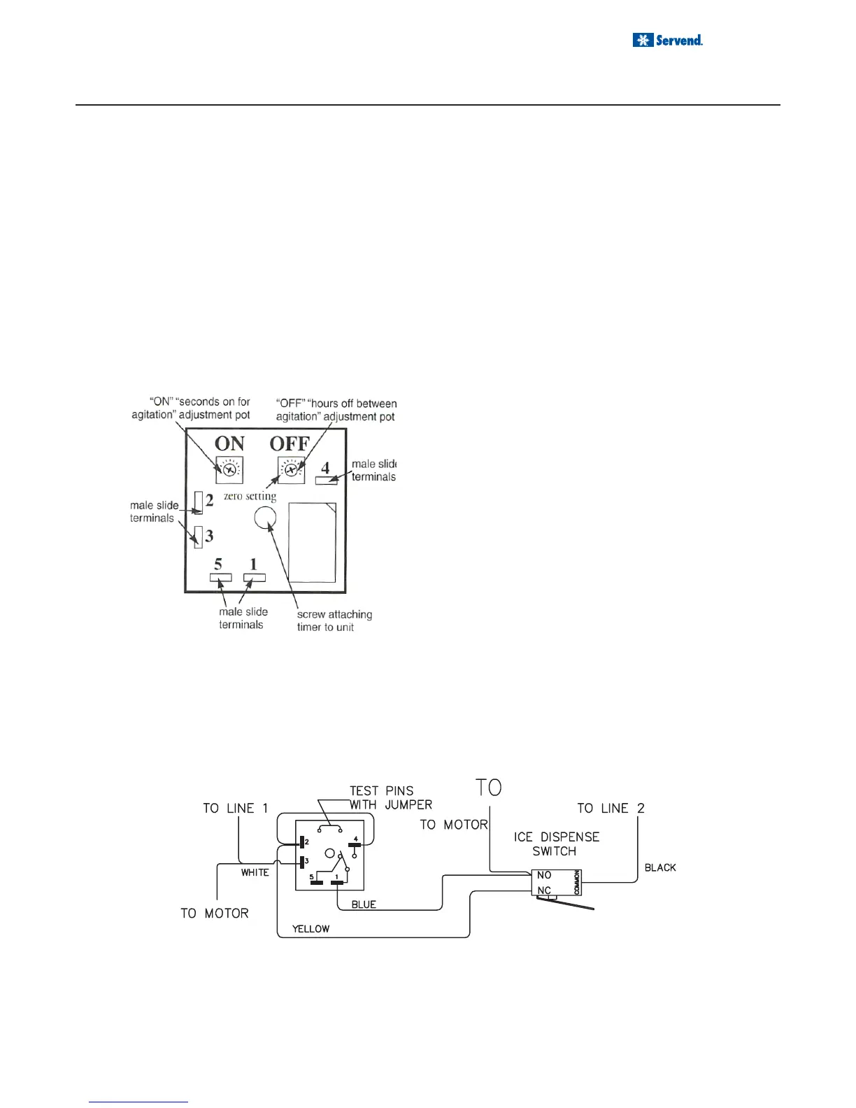
SETTING THE AUTOMATIC AGITATION TIMER
Some MD Series ice / beverage dispensers have an optional timer, which agitates ice stored in the dispenser bin.
The timer is preset at the factory for three seconds ice agitation every three and one half hours. Beginning July,
1999 this timer is not adjustable. To reset the older style timer, use the following procedure:
1. Place a small screwdriver in the adjustment pot
marked “ON” (See illustration at right).
2. Gently turn the adjustment pot counterclockwise
until the adjustment pot will no longer turn. One of
the cross hairs on the dial will be approximately in
the “7 o’clock” position.
3. Turn the adjustment pot clockwise, approximately
to the “10 o’clock” position. This is two notches past
the zero setting and sets the timer for approximately
three seconds of ice agitation.
4. Place a small screwdriver in the adjustment pot
marked “OFF” (See illustration at right).
5. Gently turn the adjustment pot counterclockwise until
the adjustment pot will no longer turn. One of the
cross hairs on the dial will be approximately in the “7
o’clock” position. This sets the adjustment pot at zero
hours of timing between agitation periods.
6. Turn the adjustment pot to the right, approximately to
the “2 o’clock” position. This is approximately nine
notches past the zero setting and sets the timer for
agitation approximately every three and one half hours.
To test the adjustable timer, turn the “ON” time to the
correct three second position. Turn the “OFF” time to
the zero “7 o’clock” position. Do not disturb the dispenser
for 15 minutes. The timer will operate if good.
Dispensers made since July 1999 (99G) have non ad-
justable timers. To test these timers, unplug the dis-
penser, wait five seconds, then plug the dispenser in. If
the timer is good, it will agitate immediately upon the
dispenser being plugged in.
115V/220V NON ADJUSTABLE AGITATION TIMER
The agitation timer on this unit is equipped with test pins. This allows you to test the timer by removing the jumper
between the two pins. When the jumper is removed the timer will cycle every 55 seconds if it is operating correctly.
If the timer is wired correctly and does not cycle approximately every 55 seconds when the jumper is removed,
replacement of the timer may be necessary. Make sure to replace the jumper pins when finished.
NOTES: This timer is re-settable, timed agitation every 3.5 hours from last dispense on power supply broken.
Never operate in normal mode without test pins in place, damage could occur.

Table of Contents

Related product manuals