EasyManua.ls Logo

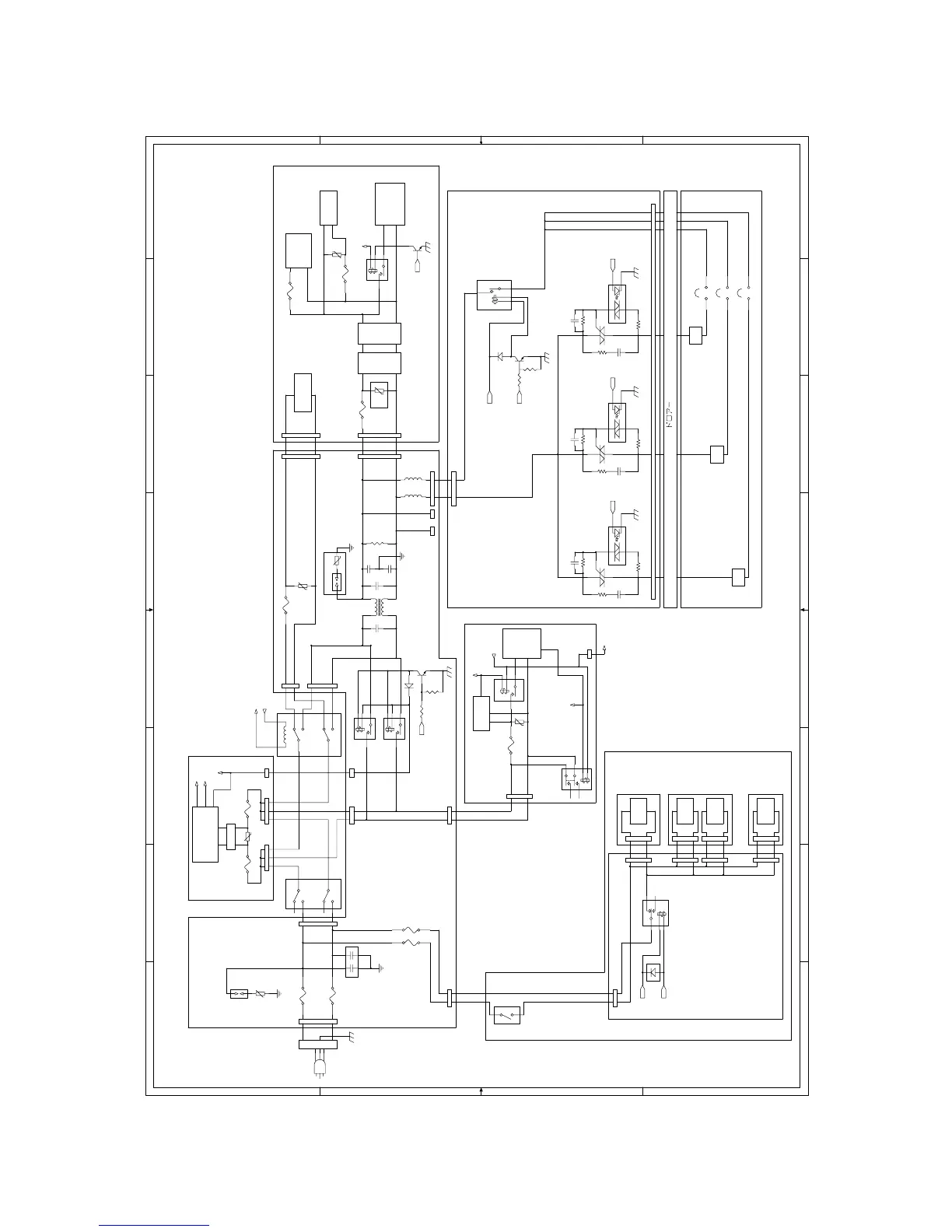
Sharp MX-M700U - Ac Power Line Diagram (200 V)

Sharp MX-M700U
412 pages
Print Icon
To Next Page IconTo Next Page
To Next Page IconTo Next Page
To Previous Page IconTo Previous Page
To Previous Page IconTo Previous Page
Loading...
MX-M700N ELECTRICAL SECTION 11 – 6
B. AC POWER LINE DIAGRAM (200V)
N2H L2H
L2D
N2D
L1
N1
RY1
RY2
+12VS(from SUB POWER)
N2
L2
MSWL
MSWN
L2
N2
HL1
HLTS2
2
6
6
2
G
HL PWB
HLTS1
T2
GND
T1
1
G
44
GND
T1
1
T2
6
2
FUSING UNIT
T2
GND
T1
G
4
1
HL2
HLTS3
HL3
L2HN2H
RY1
#187#187
A2
no-mounting
T2.0AH250V
T2.0AH250V
no-mounting
AC IN
N
L
F2
A1
F1
WH-L WH-N
F3
F4
AC PWB
WH1_SCN
NC
NO
WH PWB
SCN unit
WH-N
WH-N
WH-L
WH HEATER SET: OPTION
SUB POWER
7W
AC120V-15A/AC240V-10A
AC120V-15A/AC240V-10A
AC120V-15A/AC240V-10A
N/F N/F
no-mounting
Voltage
generation
(12V1 , 5V1)
FW
generating
circuit
Voltage
generation
(24V1–7,3.3V
5V2 , 12V2
38V1 3)
MSW detection
circuit
DCPS
RL1
Transformer
FAX
MAIN
POWER
FAX POWER
TD1 TD2
SSR3
SSR1
SSR2
TD3
10W
10W
18W
WH1_DESK
WH2_DESK
DESK
WH_LCC
LCC
RL3
RL1/RL2
10AH240V
10AH240V
NF
Switching POWER
L1
N1
L1 N1
MAIN POWER SW
POWER SW
SUB
POWER
N1
L1
(POWER
SECTION)
RY1
FW_sub
+12VL
170ûC
T2AH250V
F1
DCPR
+5V1
T2AH250V
F102
WH-SW
T2.5AH250V
F5
NR101
VR1
NR1
to PCU
T2AH250V
F101
+12V
VR3
170ûC
NR2
to Controller
+24V
T5AH 250V
F3
+12VS
150ûC
NR1
HLV
T3.15AH 250V
F2
VR2
T8AH 250VF1
BUP_PR
HLCNT1
+24VPR
HLCNT2
HLCNT3
HLPR/
+24V
WHPR2/
DCCNT
8
8
7
7
6
6
5
5
4
4
3
3
2
2
1
1
D D
C C
B B
A A

Table of Contents

Other manuals for Sharp MX-M700U

Related product manuals