EasyManua.ls Logo

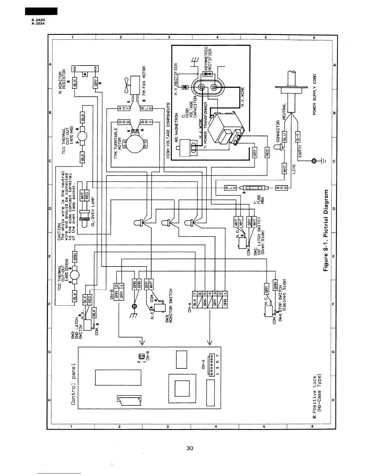
Sharp R-3E54 - Pictorial Diagram; Wiring Pictorial Diagram

Sharp R-3E54
36 pages
Print Icon
To Next Page IconTo Next Page
To Next Page IconTo Next Page
To Previous Page IconTo Previous Page
To Previous Page IconTo Previous Page
Loading...
R-3A54
R-3E54
C
D
E
:
.
z
- i
I
1
F _
G
H
f-41
n
z
!%i
4 m
$7
H
%z
n-
&i
-I
1
2 3
4
5
I
a
30

Related product manuals