EasyManua.ls Logo

Sharp RP-117H - Page 39

Sharp RP-117H
50 pages
Print Icon
To Next Page IconTo Next Page
To Next Page IconTo Next Page
To Previous Page IconTo Previous Page
To Previous Page IconTo Previous Page
Loading...
RP-107H/117H
RP-107H/117H
JUNCTION
P.W.B
PWB-
BI
©
~
@:
ens
SIDE
A
TONEARM
DOWN
SOLENOID
SOLIOI
SOLA
CARTRIDGE
MOTOR
CONTROL
PTIO!
PT-350C
|
PSS
_
+
16
|3.3/50
CARTRIDGE
MOTOR
ROTATION
Paw
[O1@|
reaver]
+
|
|
A)
SIDE
B
TONEARM
DOWN
SOLENOID
SOL
102
10K
SOLENOID
VOLTAGE
SOL
B
i
CTOR
f)
a
13.0
5.
=
oo
OH
OO
OO
OHS
|
le
OH
Od
OHS
Ba
OHO
Cl
Qill
2SK30IR
SIDE
B
CARTRIDGE
LEDIO3
Lepioz
SIDE
B
QIO7
TONEARM
REST
POSITION
DETECTOR
PLI03
GP-3S12
‘a
7%)
CARTRIDGE
SIGNAL
id
4
DETECTOR
QI08
TONEARM
POSITION
noes
Hl
a
IClol
LA6342
e108
[aio7
|
|
4-OPERATIONAL
AMPLIFIER
DETECTOR
Q103,QI104,QI08.QI09
RP-IO7H
ONLY
2SJ103
GR
UTI
solo2
Mi
INC.
DIN
TYPE
, : .
&
()
-
Ri42
G)
10K
CNPHO|
|
4
=n
5
Q)
OV,
oO
Qi01,QI02
2801273
P
VRIO3
20K(B)
PIN
TYPE
|
vas]
TONEARM
POSITION
DETECTOR
e@
ANMERKUNGEN
ZUM
SCHEMATISCHEN
SCHALTPLAN
steht
auf
Seite
46.
@
REMARQUES
CONCERNANT
LE
DIAGRAMME
SCHEMATIQUE
sont
indiquées
a
la
page
46.
j
e
NOTES
ON
SCHEMATIC
DIAGRAM
can
be
found
on
page
46.
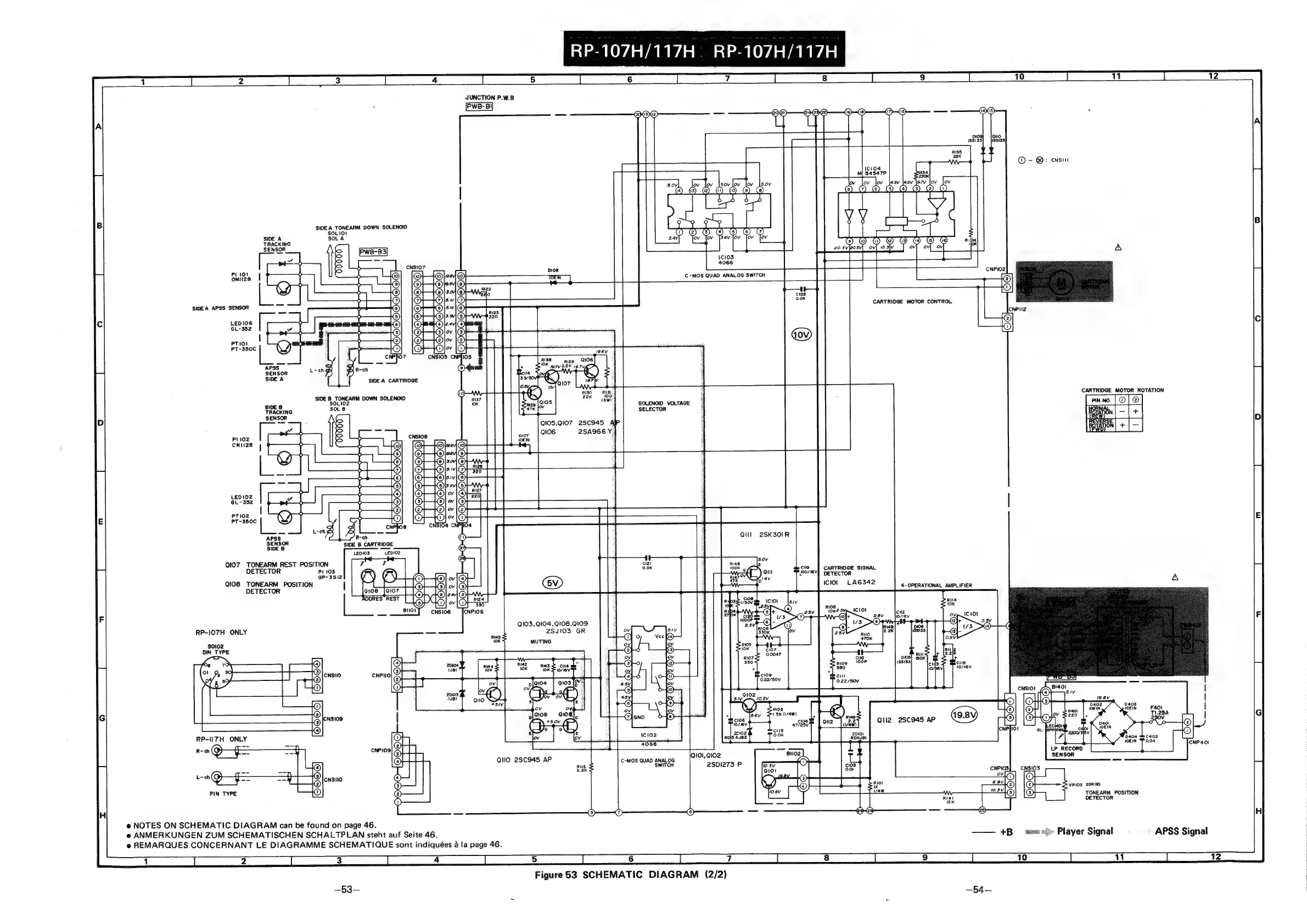
Figure
53
SCHEMATIC
DIAGRAM
(2/2)

Related product manuals