EasyManua.ls Logo

Siemens SINAMICS S120 - Examples of Equipotential Bonding

Siemens SINAMICS S120
66 pages
To Next Page IconTo Next Page
To Next Page IconTo Next Page
To Previous Page IconTo Previous Page
To Previous Page IconTo Previous Page
Loading...
Equipotential Bonding
© Siemens AG, 2004. All rights reserved
EMC Installation Guideline – Planning Guide (EMV) – 03.2004 Edition
4-25
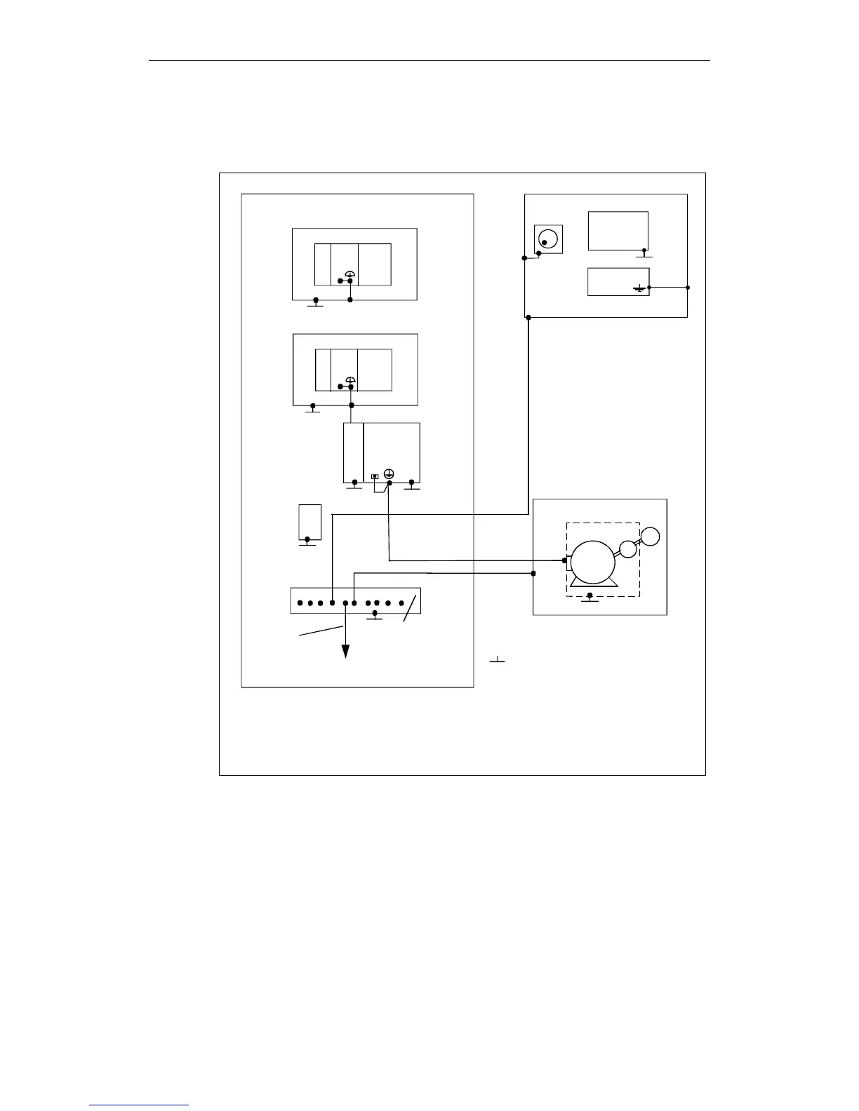
4.3 Examples of equipotential bonding
M
TG
CPU
314
PS
NCU
**)
Fil-
ter
ENC
CPU
314
DIN rail
DIN rail
SIMATIC S7-300
SIMATIC S7-300 with FM NC
Large-area, conductive connection to
earthed housing
1)
PE in motor cable, also used as equipotential
bonding conductor
2) Connection provided internally
3) Lead required only if unit has a
frame connection
Central
earthing connector
Central
earthing bar
1)
M
M
*) With I/RF module
**) With U/E module
2)
2)
SIMODRIVE
611
Fil-
ter
*)
X131
XXX
XXX
XXX
XXX
XXX
XXX
XXX
Metal cubicle
Operator panel
Operator
panel
Mach. cont. p
el. handwheel
3)
XXX
Machine base
Motor controlled by SIMODRIVE 611A
XXX
Fig. 4-4 Equipotential bonding in the SINUMERIK FM NC with SIMODRIVE 611

Other manuals for Siemens SINAMICS S120

Related product manuals