EasyManua.ls Logo

Siemens SINUMERIK 880 - Page 111

Siemens SINUMERIK 880
291 pages
Print Icon
To Next Page IconTo Next Page
To Next Page IconTo Next Page
To Previous Page IconTo Previous Page
To Previous Page IconTo Previous Page
Loading...
08.96 4 Measuring Cycles for Turning Machines
4.3.4 L974 2-point measurement on diameter
Example: 2-point measurement outside and inside
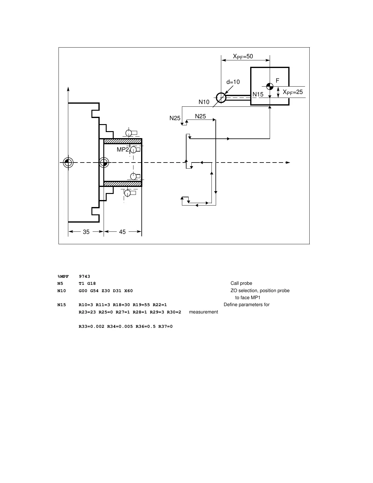
Fig. 4.18 Workpiece measurement, 2-point measurement outside and inside
N60
+0
Outside diameter 45
- 0.01
+0.015
Inside diameter 35
- 0
X
M
N50
N37
N35
N25
N25
N30
Z
N55
N50
MP1
W
a
a
a
a
a
a
a
a
a
a
a
a
a
a
a
a
a
a
a
a
a
a
a
a
a
a
a
a
a
a
a
a
a
a
a
a
a
a
a
a
a
a
a
a
a
a
a
a
a
a
a
a
a
a
a
a
a
a
a
a
a
a
a
a
a
a
a
a
a
a
a
a
a
a
a
a
a
a
a
a
a
a
a
a
a
a
a
a
a
a
a
a
a
a
a
a
a
a
a
a
a
a
a
a
a
a
a
a
a
a
a
a
a
a
a
a
a
a
a
a
a
a
a
a
a
a
a
a
a
a
a
a
a
a
a
a
a
a
a
a
a
a
a
a
a
a
a
a
a
a
a
a
a
a
a
a
a
a
a
a
a
a
a
a
a
a
a
a
a
a
a
a
a
a
a
a
a
a
a
a
a
a
a
a
a
a
a
a
a
a
a
a
a
a
a
a
a
a
a
a
a
a
a
a
a
a
a
a
a
a
a
a
a
a
a
a
a
a
a
a
a
a
a
a
a
a
a
a
a
a
a
a
a
a
a
a
a
a
a
a
a
a
a
a
a
a
a
a
a
a
a
a
a
a
a
a
a
a
a
a
a
a
a
a
a
a
MP2
35 45
N25
N25
N10
X
PF
=50
d=10
F
N15
X
PF
=25
%MPF 9743
N5 T1 G18 Call probe
N10 G00 G54 Z30 D31 X60 ZO selection, position probe
to face MP1
N15 R10=3 R11=3 R18=30 R19=55 R22=1
Define parameters for
R23=23 R25=0 R27=1 R28=1 R29=3 R30=2 measurement
R33=0.002 R34=0.005 R36=0.5 R37=0.04
R40=0 R41=-0.01 R42=45
N25 L974 Measure MP1
N30 G00 Z35 Position probe to face MP2
N35 X-5
N37 Z30
N40 R10=4 R11=4 R22=1 R23=23 R25=0 Define parameters for measurement
R27=1 R28=1 R29=3 R30=2
R33=0.002 R34=0.005 R36=0.5 R37=0.04
R40=0.015 R41=0 R42=35
N50 L974 Measure MP2
N55 G53 G00 Z110 T0
N60 G53 X90
N65 M30
© Siemens AG 1990 All Rights Reserved 6FC5197- AB70 4–37
SINUMERIK 840/850/880 (BN)

Table of Contents

Other manuals for Siemens SINUMERIK 880

Related product manuals