EasyManua.ls Logo

Sime RX 26 BF - Page 33

Sime RX 26 BF
Print Icon
To Next Page IconTo Next Page
To Next Page IconTo Next Page
To Previous Page IconTo Previous Page
To Previous Page IconTo Previous Page
Loading...
2.10 LIGAÇÃO ELÉCTRICA
A caldeira está equipada com um cabo
eléctrico que, em caso de substituição,
deverá ser fornicido pela SIME.
A alimentação deverá ser efectuada com
corrente monofásica 230V–50Hz através
de um interruptor geral protegido de um
fusível, com distancia entre contactos de
pelo menos 3 mm. O crono-termóstato a
utilizar deve ser de classe II em conformida-
de com a norma EN 60730.1.
NOTA: O aparelho deve ser ligado a um
equipamento eficaz de ligação à terra.
A SIME não se responsabiliza por danos
causados a pessoas e bens, derivados da
má ligação da caldeira à terra.
Antes de efectuar qualquer operação no
quadro eléctrico desligar a alimentação
alimentação eléctrica.
31
IT
ES
PT
GB
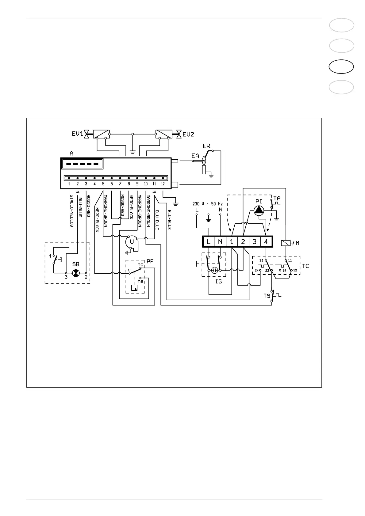
Fig. 7
2.10.1 Esquema eléctrico
LEGENDA
A Sistema de controlo de chama
ER Eléctrodo de ionização
EA Eléctrodo de acensão
EV1 Bobina válvula gás
EV2 Bobina válvula gás
V Ventilador
PF Pressóstato de fumos
TS Termóstato de segurança
SB Rearme do sistema de controlo de chama
TC
Termóstato
caldeira
M Modulador
IG Interruptor geral
PI Bomba instalação
TA Termóstato ambiente
NOTA: Ligando o termóstato de ambiente, desli-
gar a ponte 1-4 na placa de junções.

Related product manuals