EasyManua.ls Logo

SMAR IF302 - Control Drawing

SMAR IF302
46 pages
Print Icon
To Next Page IconTo Next Page
To Next Page IconTo Next Page
To Previous Page IconTo Previous Page
To Previous Page IconTo Previous Page
Loading...
Egtvkhkecvkqpu"Kphqtocvkqp"
C0;"
Factory Mutual (FM)
smar
REV.
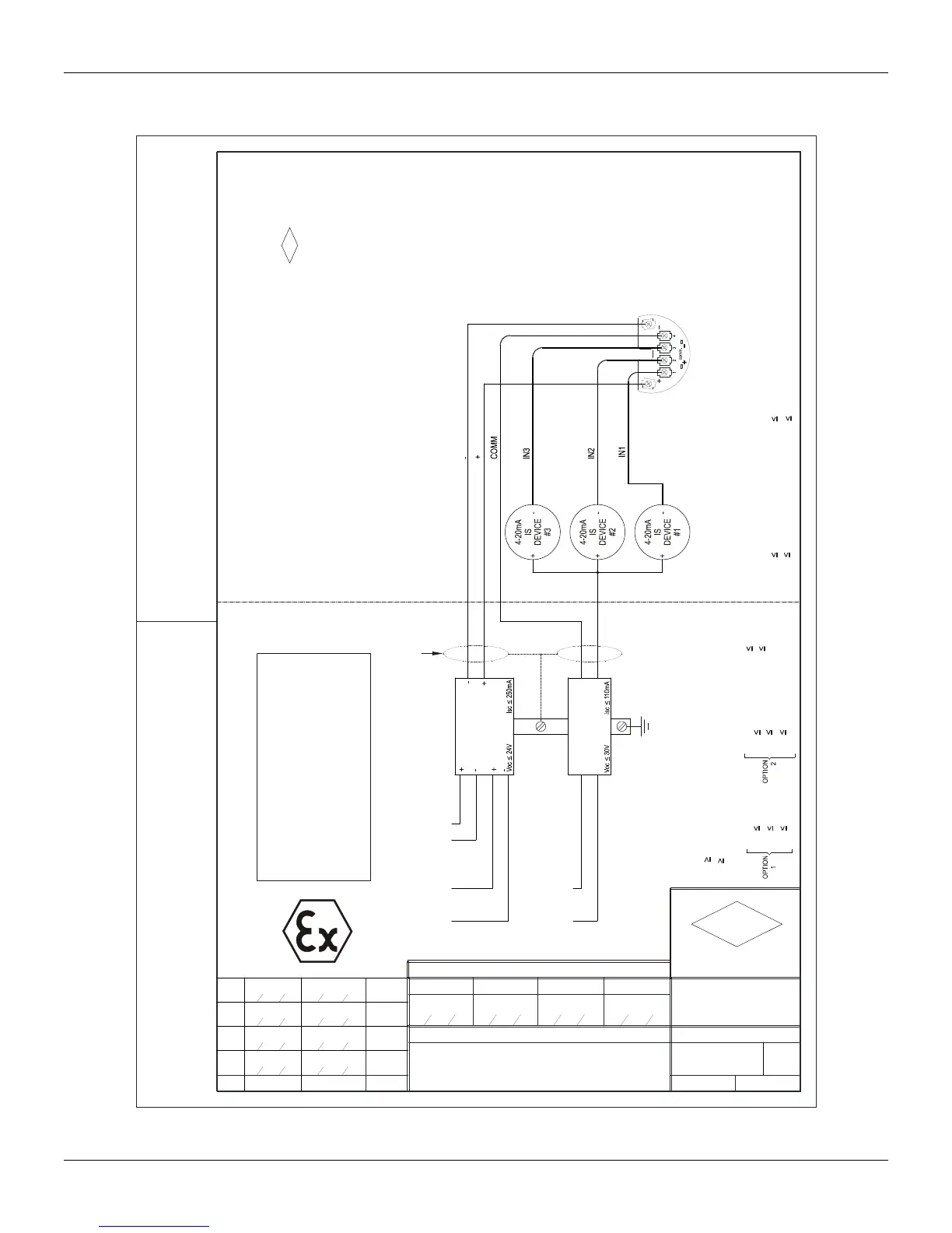
SAFE AREA APPARATUS
UNSPECIFIED, EXCEPT THAT IT MUST NOT
BE SUPPLIED FROM, NOR CONTAIN UNDER
NORMAL OR ABNORMAL CONDITIONS, A
SOURCE OF POTENTIAL IN RELATION TO
EARTH IN EXCESS OF 250VAC OR 250VDC.
NON HAZARDOUS OR DIVISION 2 AREA HAZARDOUS AREA
1 - INSTALLATION MUST BE IN ACCORDANCE WITH THE NATIONAL ELECTRICAL CODE
2 -
APPROVAL LISTING.
3 - ASSOCIATED APPARATUS GROUND BUS TO BE INSULATED FROM PANELS
AND MOUNTING ENCLOSURES.
4 - ASSOCIATED APPARATUS GROUND BUS RESISTANCE TO EARTH MUST BE
SMALLER THAN 1(ONE) OHM.
5 - OBSERVE TRANSMITTER POWER SUPPLY LOAD CURVE.
6 -
7 -
GROUNDED.
8 - CABLE CAPACITANCE AND INDUTANCE PLUS Ci AND Li MUST BE
SMALLER THAN Ca AND La OF THE ASSOCIATED APPARATUS.
FM
APPROVED
SHIELD IS OPTIONAL IF USED, BE SURE TO INSULATE THE END NOT
TRANSMITTER SPECIFICATION MUST BE IN ACCORDANCE TO FM
REQUIREMENTS:
WIRES: TWISTED PAIR, 22AWG OR LARGER.
DESIGN AREA
DRAWING DESIGN VERIFIED APPROVED
CUSTOMER:
EQUIPMENT: IF302/303
O.S.
DRAWING N.
: SH.
102A0081
CONTROL DRAWING
01/01APPROVED
MELONI
28
03
95 28
03
95 28
03
95 28
03
95
PELUSOSINASTRE
M.MISSAWA
APPROVAL CONTROLLED BY C.A.R.
GROUND BUS
ASSOCIATED APPARATUS
SHIELDING
OPTIONAL
POWER SUPPLY
-+
+-
POWER SUPPLY
FIELDBUS
FIELDBUS
(ANSI/NFPA 70) AND ANSI/ISA-RP12.6
BARRIER
I.S.
4 to 20mA
FIELDBUS
I.S.
BARRIER
APPROVAL.
PREVIOUS MANUFACTURER
BE SUBSTITUTED WITHOUT
COMPONENTS CAN NOT
07
REV
CLASS I,II,III DIV.1, GROUPS A,B,C,D,E,F & G
MODELS IF302 AND IF303 - SERIES
ENTITY VALUES:
Ci=5nF Li=12uH
Imax
FIELDBUS
Vmax
250mA
24V
110mA
30V
Imax
4-20mA
Vmax
Ci=5nF Li=12uH
MOACIR
0015/00
ALT DE
08
CASSIOLATO
0002000208
4
5
07
MOACIR
05 03 07
CASSIOLATO
05 03
0043/03
ALT DE
ENTITY PARAMETERS FOR ASSOCIATED APPARATUS
GROUPS A,B,C,D,E,F & G
250mA
La CABLE INDUCTANCE +12uh
Ca CABLE CAPACITANCE +5nF
FIELDBUS
Isc
Po
Voc
1,2W
24V
Isc
Voc
Po
250mA
16V
2W
CLASS I,II,III DIV.1
110mAIsc
Voc
4-20mA
30V
6
16
MARCIAL
07 07 16
MISSAWA
07 07
0004/07
ALT DE
7
20
MARCIAL
10 08 20
MISSAWA
10 08
0049/08
ALT DE