EasyManua.ls Logo

Snapper 422023BVE - WIRING SCHEMATIC for 18 & 20 HP Briggs

Snapper 422023BVE
60 pages
Print Icon
To Next Page IconTo Next Page
To Next Page IconTo Next Page
To Previous Page IconTo Previous Page
To Previous Page IconTo Previous Page
Loading...
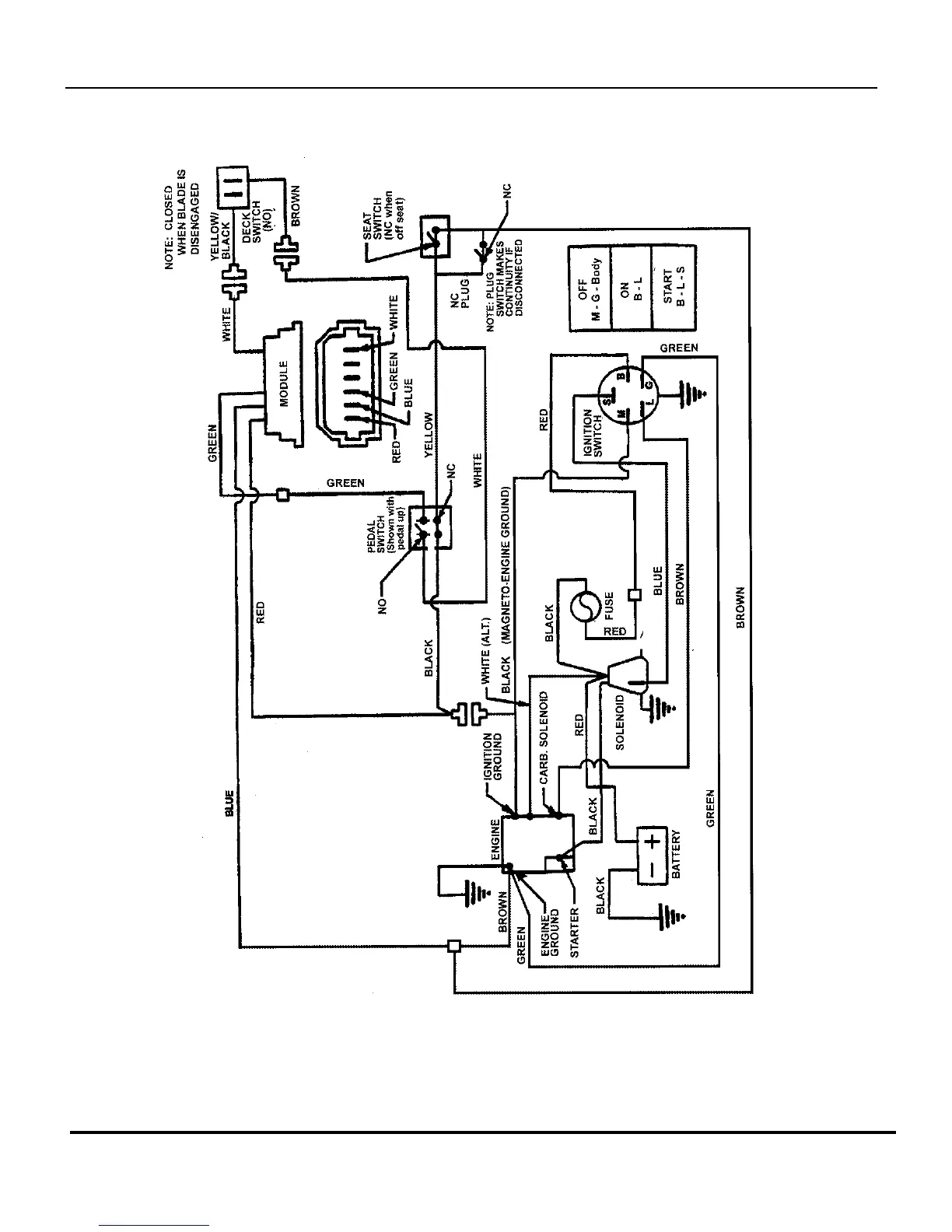
WIRING SCHEMATIC for 18 & 20HP Briggs
TP 400-5020-4-RE-N
Manual No. 7006154 REAR ENGINE RIDER
SERIES 23
54

Related product manuals