EasyManua.ls Logo

Sony VPL-CX75 - Ladder Diagrams

Sony VPL-CX75
72 pages
Print Icon
To Next Page IconTo Next Page
To Next Page IconTo Next Page
To Previous Page IconTo Previous Page
To Previous Page IconTo Previous Page
Loading...
44 VB Series Indoor LS Manual
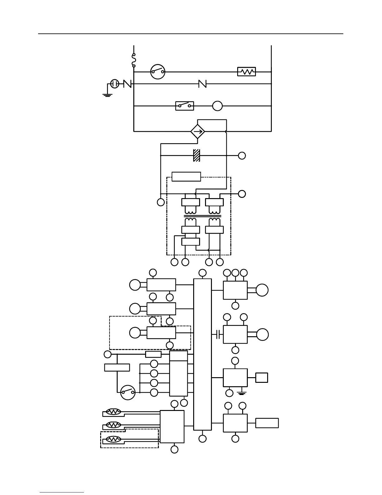
Ladder Diagram (for R98LSi and R98LSi-ASME)
RELAY 1
IG
FROST SENSING
SWITCH
ANTI-FROST HEATER
IGNITION
COMBUSTION
FAN
3A(FUSE)
HOT
NEUTRAL
VARISTOR
DC12.6V
SOLENOID
DRIVING
CIRCUIT
CPU
CENTRAL
PROCESSING
UNIT
FAN
REMOTE
CONTROLLER
POV
FAN
CONTROL
CIRCUIT
BY-PASS FLOW
CONTROL DEVI CE
CIRC UIT
THERMAL FUSE
OVER HEAT
SWITCH
MODULATING
SOLENOID
VALVE
DC40V
DC5V
A B C
SG
SWITCHING
POWER SUPPLY
THERMISTOR
CIRCUIT
B
SG
RELAY 1
A
WATER FLOW
SENSOR
CIRCUIT
WATER FLOW
CONTROL DEVI CE
CIRC UIT
A
SG
A
SG
SG
A
QS
SG
FR
FLAME
DETECTING
CIRCUIT
FLAME ROD
GND
SG
A
REMOTE
CONTROLLER
CIRCUIT
A B
E
PG
A BC
SG
SG
B
VARI STOR
ARRESTER
GND
SG
WATER FLOW
SENSOR
WATER FLOW
CONTROL DEVI CE
BY-PASS FLOW
CONTROL DEVI CE
M
M
DC12V
DC170V
D
E
PG
SV3
SV2
SV1
SV0
RELAY
DRIVING
CIRCUIT
D
BY-PASS SERVO MODEL ONLY
OUTGOING WATER
THERMISTOR
HEAT EXCHANGER
THERMISTOR
AIR TEMPERATURE
THERMISTOR
INDOOR MODEL ONLY
MODULATING
VALVE POWER
CONTROL
CIRC UIT

Table of Contents

Related product manuals